EasyManua.ls Logo

MADVAC PS300 - Page 133

MADVAC PS300
182 pages
Print Icon
To Next Page IconTo Next Page
To Next Page IconTo Next Page
To Previous Page IconTo Previous Page
To Previous Page IconTo Previous Page
Loading...
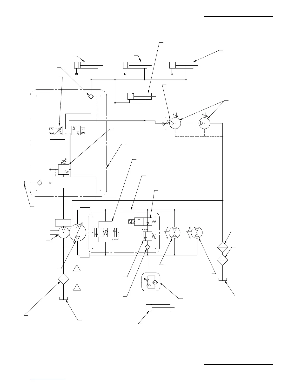
HYDRAULIC CYLINDER
PART #: 67298
SEE HYDRAULIC GUILLOTINE
ACTIVATION OPTION
FOR FURTHER HYDRAULICS
FITTINGS DETAILS
HYDRAULICS BRUSHES
MOTORS PART #: 60951
SEE SWEEPING BRUSH
FOR FURTHER HYDRAULICS
FITTINGS DETAILS
HYDRAULICS WHEELS MOTORS
PART #: 65787 SEE TRACTION
WHEELS & CALIPER FOR FURTHER
HYDRAULIC FITTING DETAILS
ACTIVE STABILIZER
HYDRAULIC CYLINDER
PART #: 67298
SEE ACTIVE STABILIZER
ARM FOR COMPLETE HYDRAULIC
FITTING DETAILS
HYDRAULIC OPTION MANIFOLD
PART #: 67272
NOTE: SEE HYDRAULIC MANIFOLD (OPTION CONFIGURATION)
FOR COMPLETE HYDRAULIC FITTING DETAILS
SOLENOÏDE VALVE
PART #: 67305
RELIEF VALVE
PART #: 67306
HYDRAULIC MANIFOLD
PART #: 65635
SEE HYDRAULIC MANIFOLD
FOR COMPLETE HYDRAULIC FITTING DETAILS
HYDRAULIC OIL COOLER
PART #: 65718
SEE OIL COOLER FOR FURTHER
HYDRAULIC FITTING DETAILS
HYDRAULIC OIL FILTER
PART #: 65720 SEE
HYDRAULIC OIL FILTER FOR
FURTHER HYDRAULIC
FITTING DETAILS
HYDRAULIC OIL TANK
(RETURN PORT)
PART #: 65207
SEE HYDRAULIC OIL TANK
FOR FURTHER HYDRAULIC
FITTING DETAILS
HYDRAULIC OIL TANK
(INLET PORT)
PART #: 65207
SEE HYDRAULIC OIL TANK
FOR FURTHER HYDRAULIC
FITTING DETAILS
AUXILIARY GEAR
PUMP (KUBOTA)
PART #: 65909
SEE
FOR FURTHER
HYDRAULIC
FITTING DETAILS
TANK MOUNTED STRAINER
PART #: 65721
SEE HYDRAULIC OIL TANK
FOR FURTHER HYDRAULIC
FITTING DETAILS
HYDROSTATIC PUMP
PART #: 65783
SEE HYDROSTATIC PUMP
FOR FURTHER HYDRAULIC
FITTING DETAILS
FWD
REV
1.03 gpm
HYDRAULIC CYLINDER
PART #: 67304
SEE HYDRAULIC UP & DOWN
SWEEPING BRUSHES OPTION
FOR FURTHER DETAILS
HYDRAULIC CYLINDER
PART #: 67298
SEE HYDRAULIC RAISE/LOWER
NOZZLE OPTION FOR
FURTHER DETAILS
HYDRAULIC CYLINDER
PART #: 67304
SEE HYDRAULIC UP & DOWN
SWEEPING BRUSHES OPTION
FOR FURTHER DETAILS
VALVE DOUBLE RELIEF
PART #: 65785
SEE HYDRAULIC MANIFOLD
FOR COMPLETE HYDRAULIC FITTING DETAILS
SOLENOID VALVE PART #: 65785
SEE HYDRAULIC MANIFOLD FOR COMPLETE
HYDRAULIC FITTING DETAILS
RELIEF VALVE
PART #: 65789
SEE HYDRAULIC MANIFOLD
FOR COMPLETE HYDRAULIC
FITTING DETAILS
CHECK VALVE
PART #: 65790
SEE HYDRAULIC MANIFOLD
FOR COMPLETE HYDRAULIC
FITTING DETAILS
FLOW CONTROL VALVE
PART #: 25098
SEE KEY,WATER & ACTIVE STABILIZER
ADJUSTMENTFOR COMPLETE
HYDRAULIC FITTING DETAILS
CHECK VALVE
PART #: 67307
FLOW CONTROL
PART #: 65784
SEE FLOW CONTROL & HOOD CABLE
FOR FURTHER HYDRAULICS FITTINGS DETAILS
TEST PORT
QUICK
CONNECT
B
B
A67613 - HYDRAULIC SCHEMA WITH ALL OPTIONS (OLD CONFIGURATION)
(SERIAL NUMBER OLDER THEN 17577)
HYDRAULIC SCHEMA WITH ALL HYDRAULICS OPTIONS CONFIGURATION FOR SERIAL NUMBER OLDER THEN 17577
MadVac Inc.
PS 300 Operator's & Parts Manual
December 2002, Revision: B
HY-7
Hydraulics Section

Table of Contents

Other manuals for MADVAC PS300