EasyManua.ls Logo

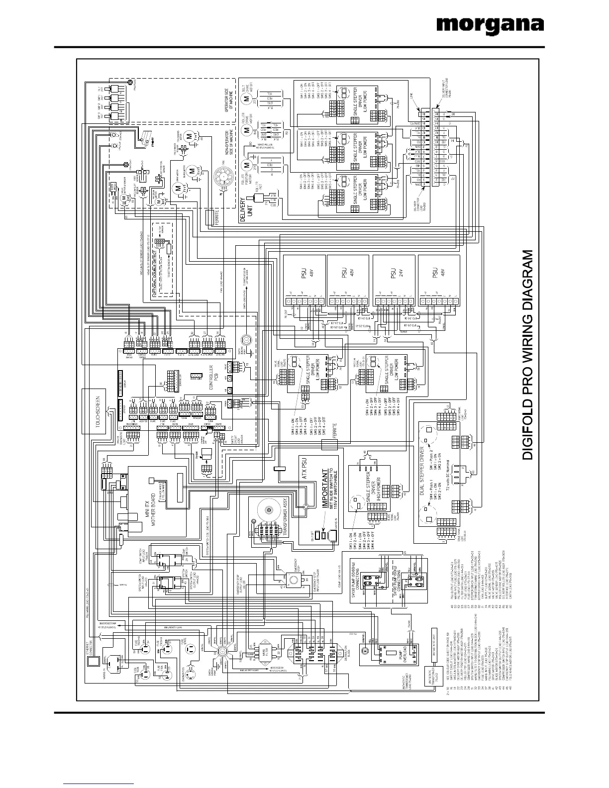
Morgana Digifold Pro CB - Section N; DIGIFOLD PRO WIRING DIAGRAM

Morgana Digifold Pro CB
92 pages
Print Icon
To Next Page IconTo Next Page
To Next Page IconTo Next Page
To Previous Page IconTo Previous Page
To Previous Page IconTo Previous Page
Loading...
Page88 CREASING/FOLDING
SectionN
BL
YEL

Table of Contents

Related product manuals