EasyManua.ls Logo

ORKEL MC850 - Page 100

ORKEL MC850
116 pages
Print Icon
To Next Page IconTo Next Page
To Next Page IconTo Next Page
To Previous Page IconTo Previous Page
To Previous Page IconTo Previous Page
Loading...
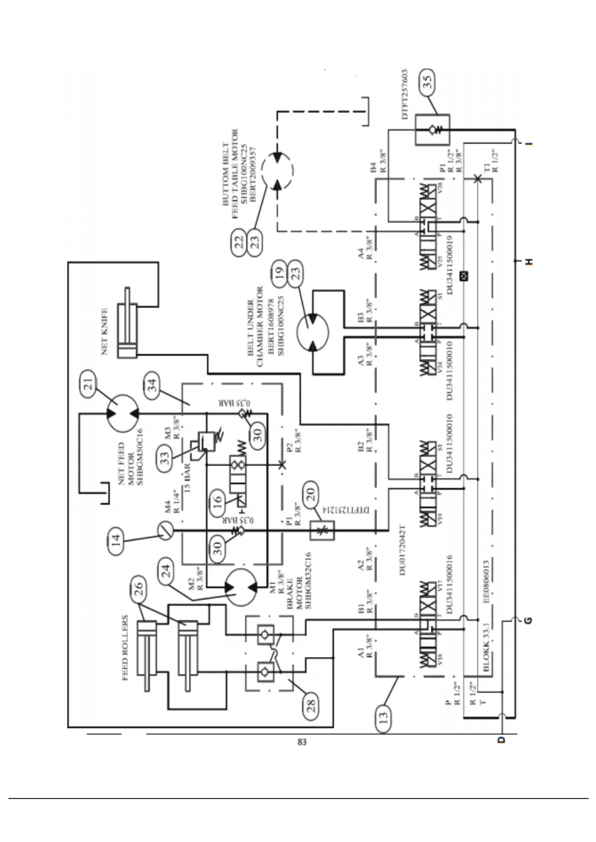
11.1.3 Hydraulics 3
11 HYDRAULICS 100

Table of Contents