EasyManua.ls Logo

Rae ppbRAE 3000 - Bump Test

Rae ppbRAE 3000
120 pages
Print Icon
To Next Page IconTo Next Page
To Next Page IconTo Next Page
To Previous Page IconTo Previous Page
To Previous Page IconTo Previous Page
Loading...
ppbRAE 3000 User’s Guide
48
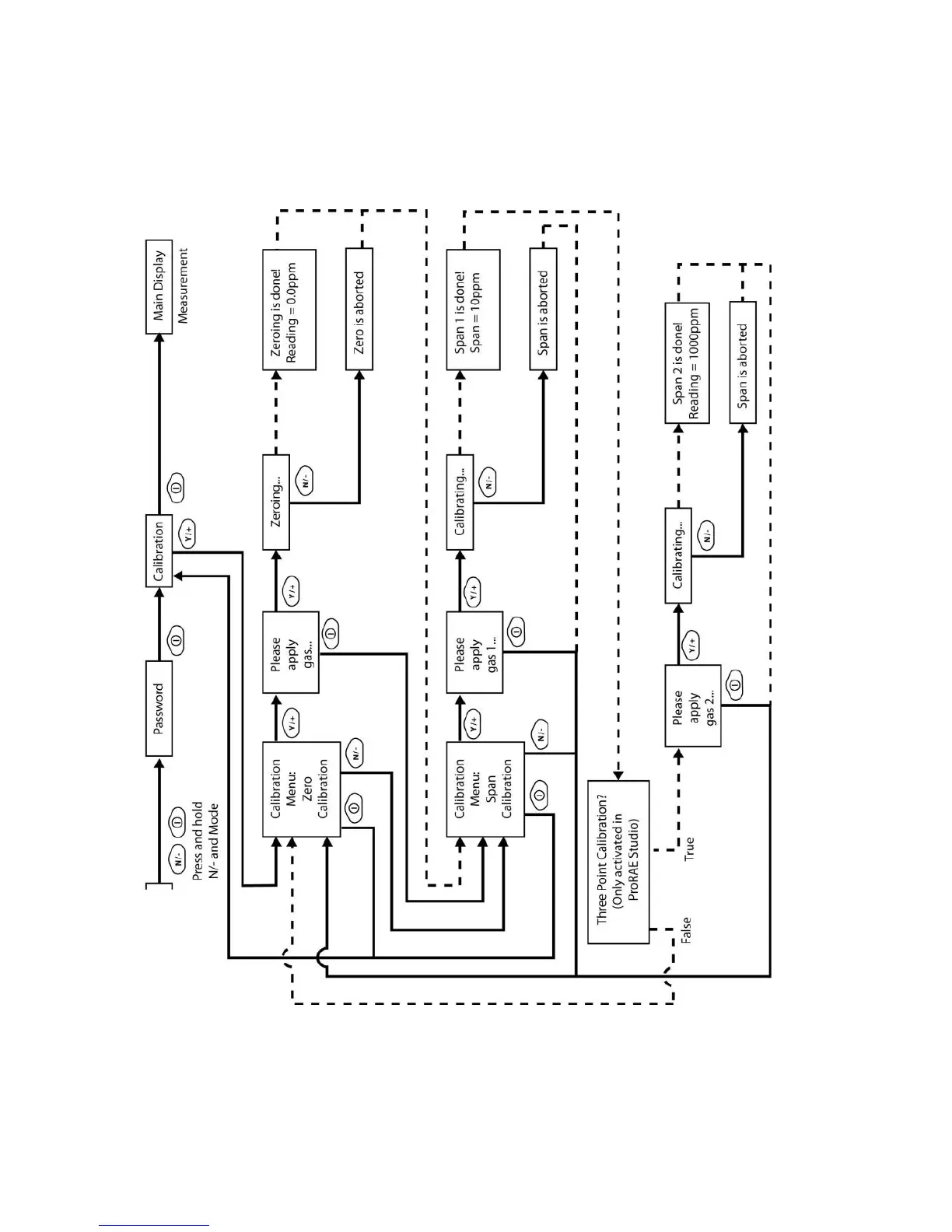
Note: Dashed line indicates automatic progression.

Table of Contents

Related product manuals