EasyManua.ls Logo

Thomas 85 - AUXILIARY HYDRAULICS

Thomas 85
216 pages
Print Icon
To Next Page IconTo Next Page
To Next Page IconTo Next Page
To Previous Page IconTo Previous Page
To Previous Page IconTo Previous Page
Loading...
1
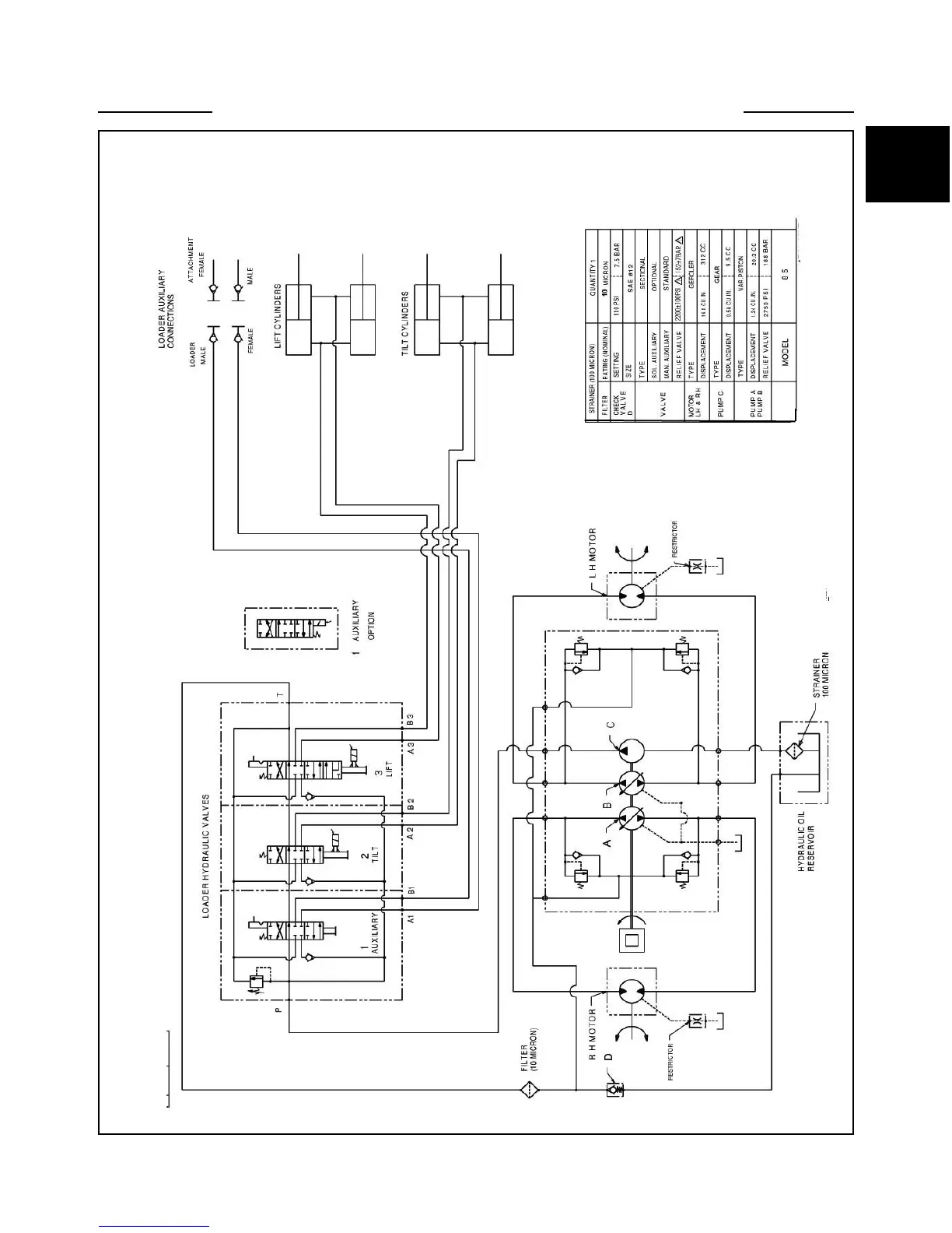
HYDRAULIC SCHEMATIC 1.1
1-3
C5204

Table of Contents

Other manuals for Thomas 85

Related product manuals