EasyManua.ls Logo

Thomas 85 - HAND CONTROLS

Thomas 85
216 pages
Print Icon
To Next Page IconTo Next Page
To Next Page IconTo Next Page
To Previous Page IconTo Previous Page
To Previous Page IconTo Previous Page
Loading...
1
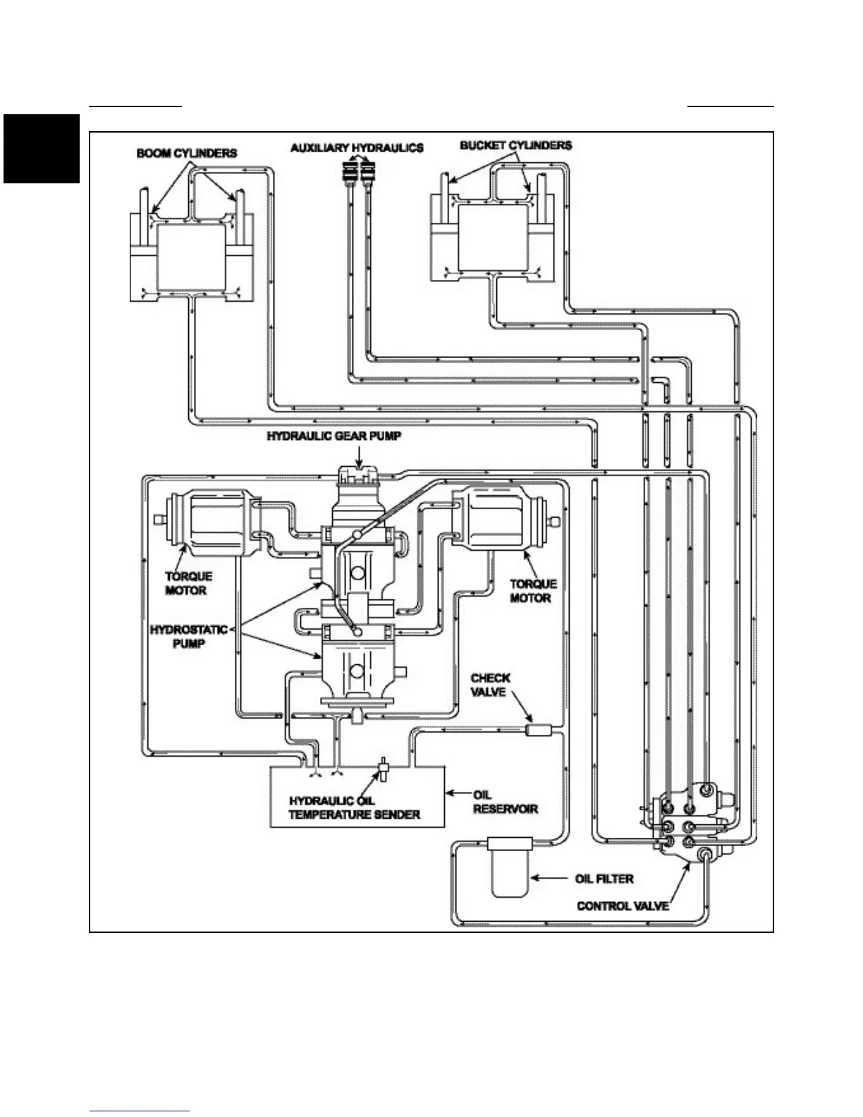
HYDRAULIC CIRCUIT 1.1
NOTE: Foot pedal control operated machine illustrated.
Hydraulic fluid comes out the port closest to the spool
end of the valve when the spool is pushed in.
Hydraulic fluid received at the fixed end of the cylinder
pushes it out. When the hydraulic cylinder receives fluid
at the ram (rod) end, it retracts.
1-2
C5274

Table of Contents

Other manuals for Thomas 85

Related product manuals