EasyManua.ls Logo

Thomas 85 - Safety Circuit 5.10

Thomas 85
216 pages
Print Icon
To Next Page IconTo Next Page
To Next Page IconTo Next Page
To Previous Page IconTo Previous Page
To Previous Page IconTo Previous Page
Loading...
5
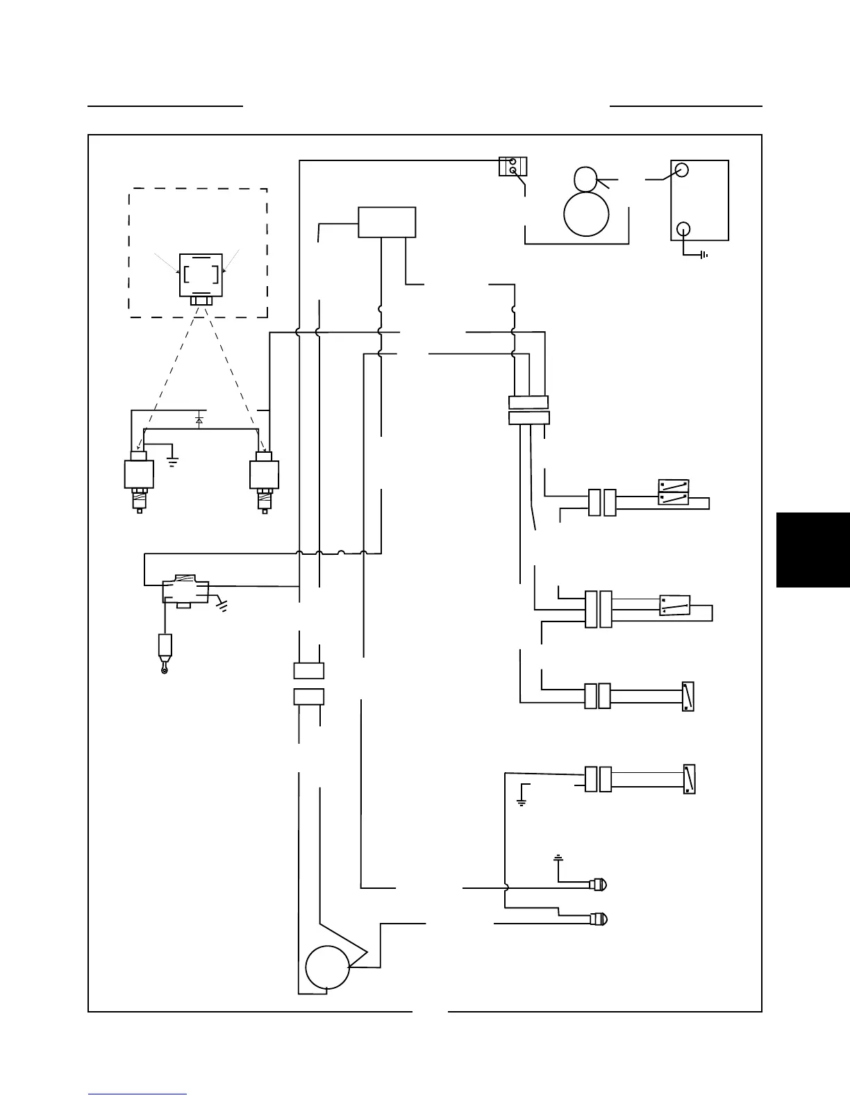
SAFETY CIRCUIT 5.10
+
--
Battery
Starter
Circuit
Breaker
Fuse Panel
Seat Switch
Restraint Bar
/ Brake Switch
Restraint Bar Switch
Brake Light
Safety Belt Switch
Control Valve Locks
C
D
C
D
A
B
C
A
B
A
B
A
B
A
B
A
B
C
A
B
C
A
B
C
50 30
Org
Org
Blk / Wht
Red
Wht / Red
Blue
Grey
Org / Wht
Lt. Grn
Blue / Ylw
Blk
Org
Brake Indicator
Seat Belt Indicator
Grey / Wht
A B
A B
Grey / Wht
Acc
30
1
2
Solenoid Valve
Lock Connector
Wht/Red
Lt. Grn
Wht/Red
Diode
Blk / Wht Blk / Wht
Wht
Wht
Ignition Switch
10A
Red
Org / Wht
Lt. Grn
Ylw / Blk
Stop Timer
Stop Solenoid
5-17
C5222

Table of Contents

Other manuals for Thomas 85

Related product manuals