EasyManua.ls Logo

Thomas 85 - Auxiliary Circuit

Thomas 85
216 pages
Print Icon
To Next Page IconTo Next Page
To Next Page IconTo Next Page
To Previous Page IconTo Previous Page
To Previous Page IconTo Previous Page
Loading...
5-20
5
5-20
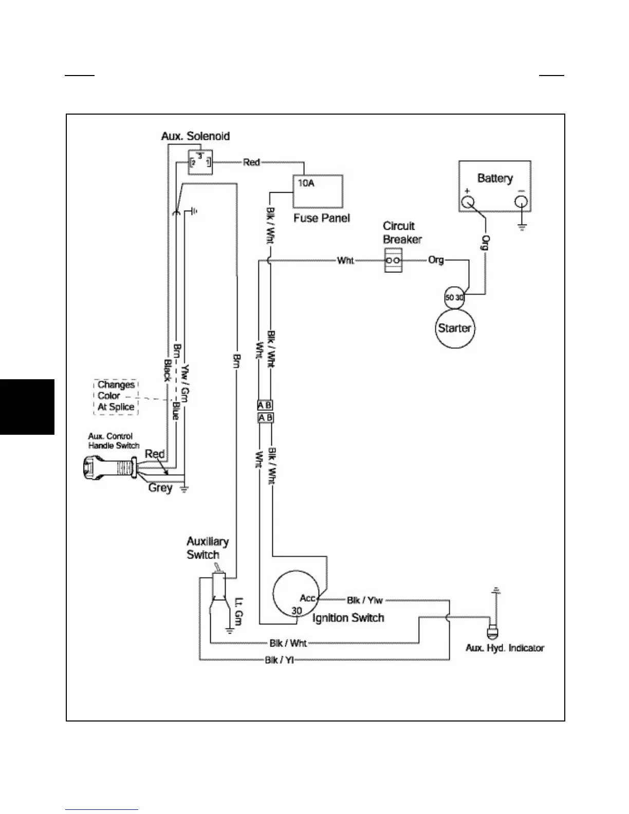
ELECTRIC AUXILIARY CIRCUIT 5.11
C5227

Table of Contents

Other manuals for Thomas 85

Related product manuals