EasyManua.ls Logo

Toa A-9120DHM2 - Connecting the SS-9001

Toa A-9120DHM2
160 pages
Print Icon
To Next Page IconTo Next Page
To Next Page IconTo Next Page
To Previous Page IconTo Previous Page
To Previous Page IconTo Previous Page
Loading...
113
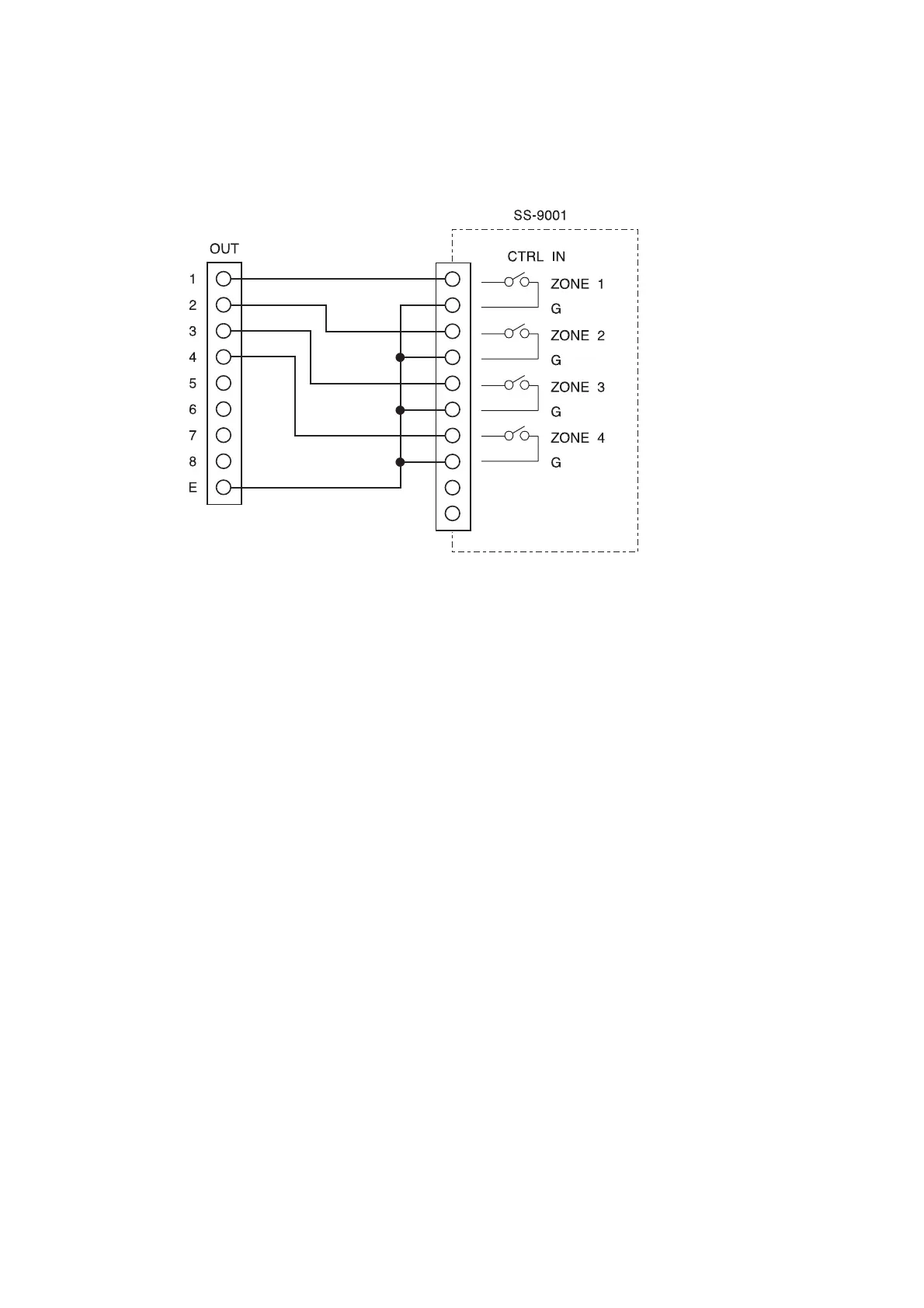
14.3.4. Connecting the SS-9001
The control input terminals of SS-9001 are polarized non-voltage contact inputs.
When the control output terminals of C-001T are closed, the corresponding internal relays of the SS-9001 are
activated.
Make necessary connections depending on applications.

Table of Contents

Other manuals for Toa A-9120DHM2

Related product manuals