EasyManua.ls Logo

WACKER Group LTC 4 - Engine Wiring-Lombardini 1003

WACKER Group LTC 4
166 pages
Print Icon
To Next Page IconTo Next Page
To Next Page IconTo Next Page
To Previous Page IconTo Previous Page
To Previous Page IconTo Previous Page
Loading...
Maintenance LTC Repair
wc_tx000427gb.fm 52
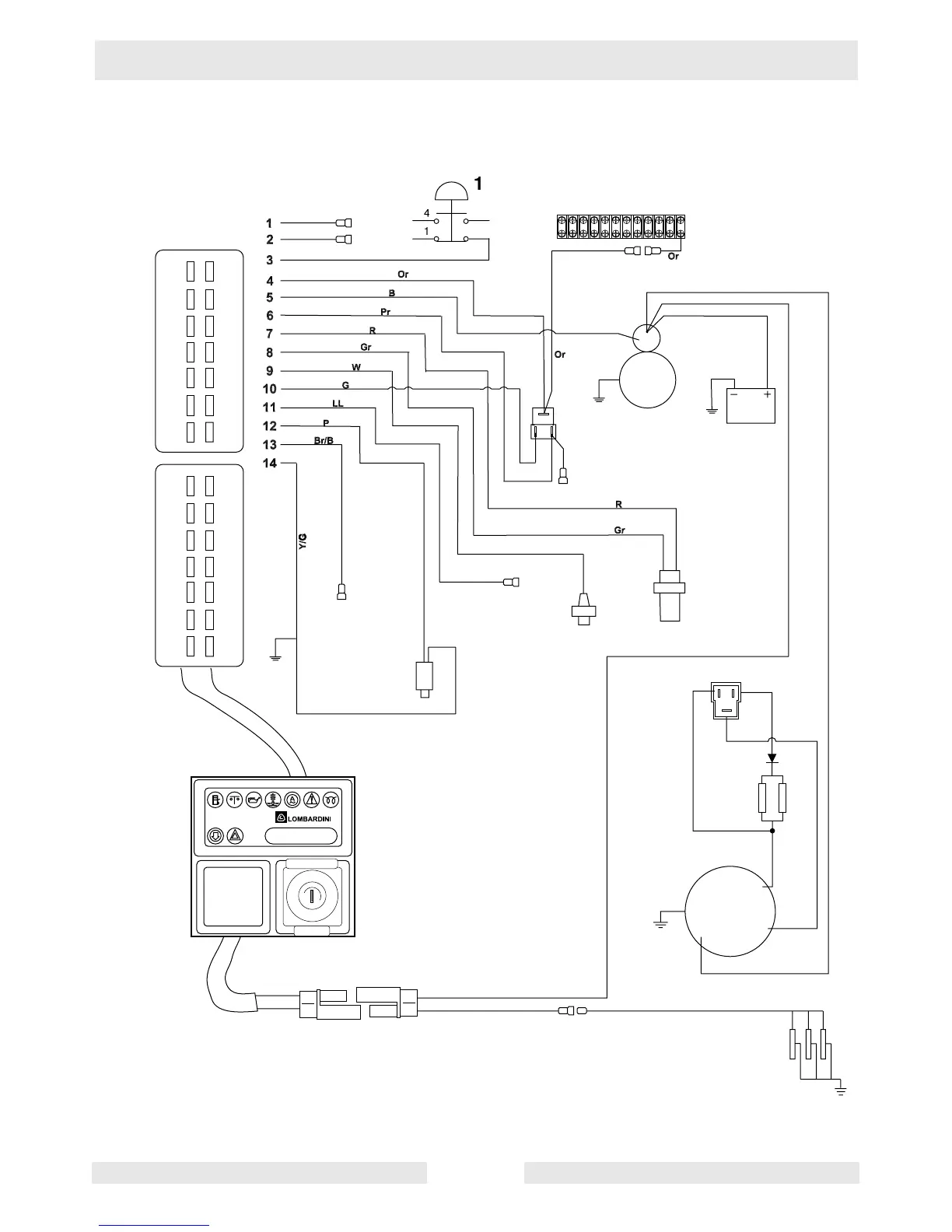
4.12 Engine Wiring—Lombardini 1003
13
2
3
1
8
4
R
x
x
x
x
7
16
17
11
9
10
12
14
5
B+
Pr
L
L
G
G
B
Or
Or
BB
D+
W
12V/45A
wc_gr003225
15
14
13
12
11
10
9
8
7
6
5
4
3
1
2
8
9
10
11
12
13
14
1
2
3
4
5
7
6
3
1
2
P/B
L
L
B

Table of Contents