EasyManua.ls Logo

Allen-Bradley Logix5000 - Function Block; Relay Ladder; Structured Text

Allen-Bradley Logix5000
708 pages
Print Icon
To Next Page IconTo Next Page
To Next Page IconTo Next Page
To Previous Page IconTo Previous Page
To Previous Page IconTo Previous Page
Loading...
Rockwell Automation Publication 1756-RM003N-EN-P - October 2011 255
Compare Instructions (CMP, EQU, GEQ, GRT, LEQ, LES, LIM, MEQ, NEQ) Chapter 5
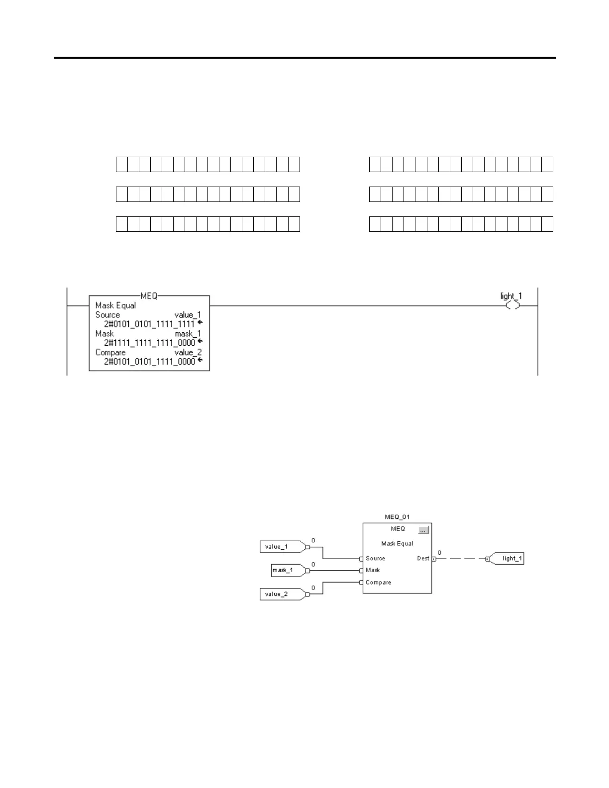
Example 1: If the masked value_1 is equal to the masked value_2, set light_1. If the masked
value_1 is not equal to the masked value_2, clear light_1. This example shows
that the masked values are equal. A 0 in the mask restrains the instruction from
comparing that bit (shown by x in the example).
Relay Ladder
Structured Text
light_1 := ((value_1 AND mask_1)=(value_2 AND mask_2));
Function Block
value_10101010111111111 value_20101010111110000
mask_11111111111110000 mask_11111111111110000
masked value_1010101011111xxxx masked value_2010101011111xxxx

Table of Contents

Other manuals for Allen-Bradley Logix5000

Related product manuals