EasyManua.ls Logo

B&K 415 - Page 93

B&K 415
107 pages
Print Icon
To Next Page IconTo Next Page
To Next Page IconTo Next Page
To Previous Page IconTo Previous Page
To Previous Page IconTo Previous Page
Loading...
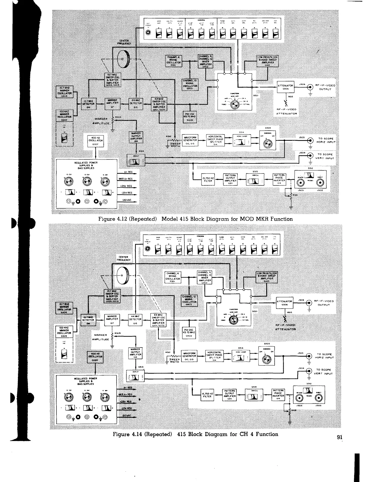
Figure 4.12 (Repeated) Model 415 Block Diagram for MOD MKR Function
®
~
tJI.l+ - [W+ -
@*o@ <h@
.., "
Figure 4.14 (Repeated) 415 Block Diagram for CH 4 Function
TO SCOPE
MORIZ INPUT
TO SCOPE
91
I

Table of Contents