EasyManua.ls Logo

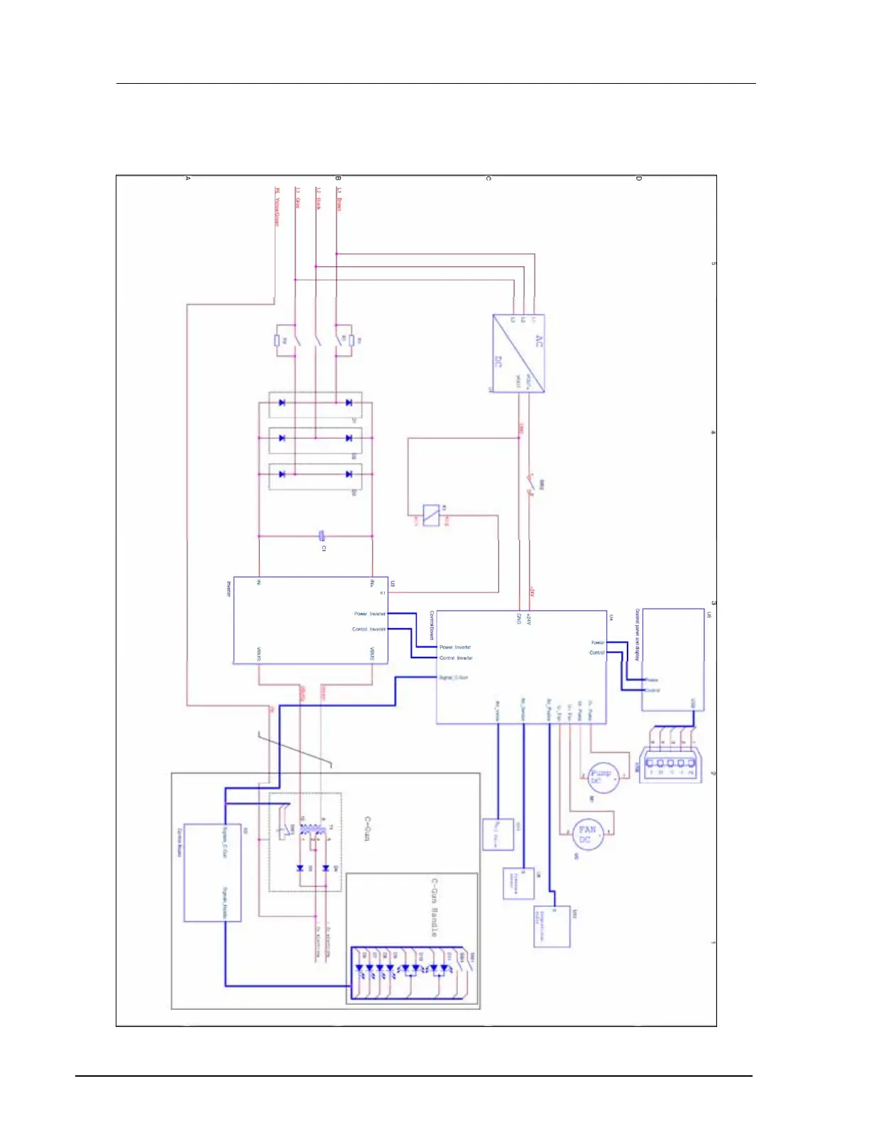
Car-O-Liner CTR9 - 11 Electrical Diagram

Car-O-Liner CTR9
121 pages
Print Icon
To Next Page IconTo Next Page
To Next Page IconTo Next Page
To Previous Page IconTo Previous Page
To Previous Page IconTo Previous Page
Loading...
Car-O-Liner Group AB CTR9
116 49023, EN - rev. 4, 2020-01
11 Electrical diagram

Table of Contents

Related product manuals