EasyManua.ls Logo

Dodge D350 1990 - Message Center and Run Circuit

Dodge D350 1990
482 pages
Print Icon
To Next Page IconTo Next Page
To Next Page IconTo Next Page
To Previous Page IconTo Previous Page
To Previous Page IconTo Previous Page
Loading...
Electrical
System
DODGE
Turbo Diesel
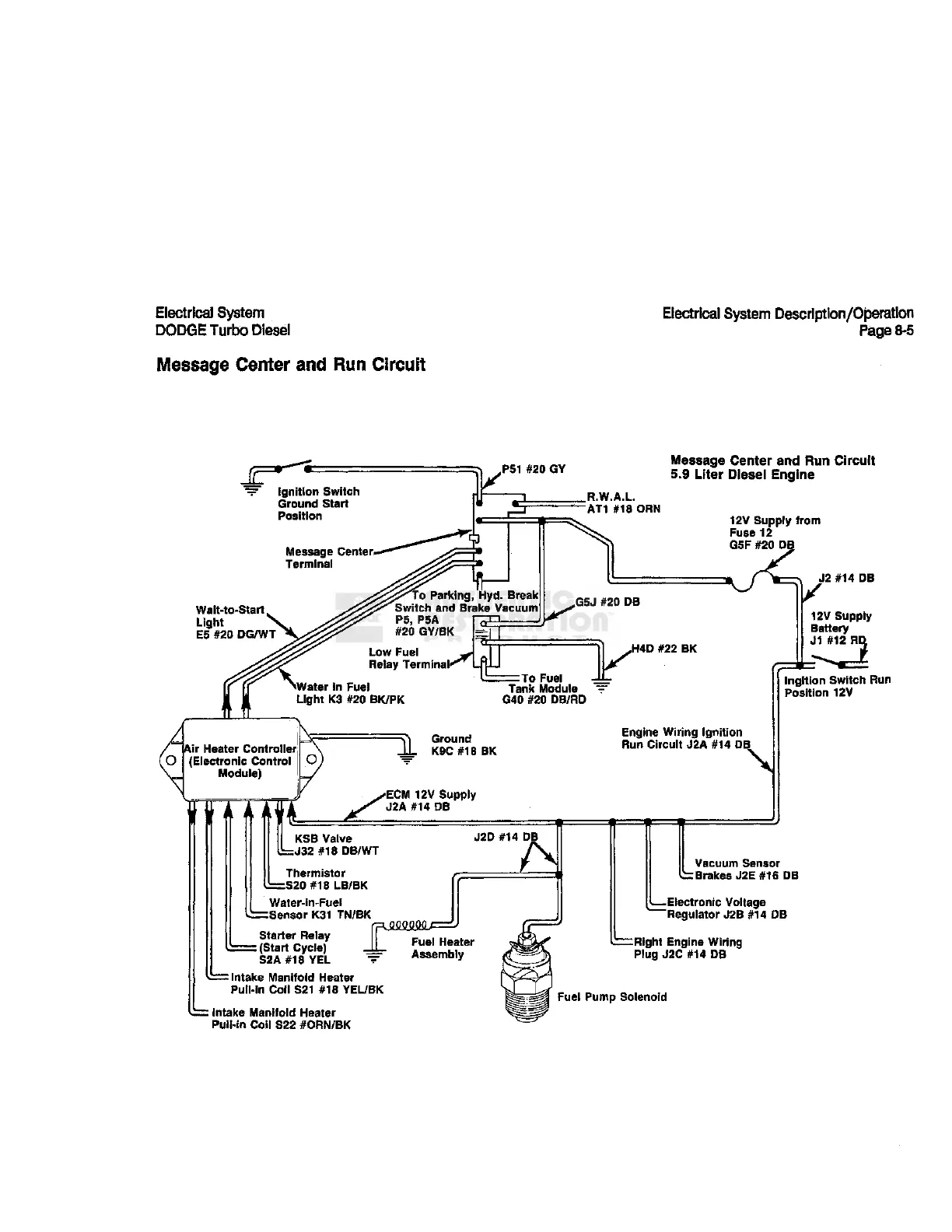
Message Center and Run Circuit
Electrical
System Description/Operation
Page 8-5
Ignition
Switch
Ground Start
Position
Message Center*
Terminal
PS1 #20 GY
Message Center and Run Circuit
5.9 Liter Diesel Engine
.R.W.A.L.
"AT1 #18 ORN
Wait-to-Start
Light
E5
#20 DG/WT
"o Parking, Hyd. Break
Switch and Brake Vacuum
P5,
PSA
12V Supply
from
Fuse
12
G5F
#20 DE
G5J
#20 DB
NWater
in Fuel
Light K3 #20
BK/PK
H4D #22 BK
=
TO
Fuel -LL-
Tank
Module
"="
G40 #20 DB/RD
Air Heater Controller
(Electronic Control
Module)
Ground
K9C
#18 BK
Engine
Wiring
Ignition
Run Circuit J2A #14 DB
ECM
12V Supply
J2A
#14 DB
KSB
Valve
=J32
#18 DB/WT
Thermistor
b=S20
#18
LB/BK
Water-in-Fuel
h=Sensor K31 TN/BK
Starter Relay
=
(Start Cycle)
S2A
#18
YEL
"="
: intake
Manifold
Heater
Pull-in Coil S21 #18
YEL/BK
Intake
Manifold
Heater
Pull-in Coil S22 #ORN/BK
J2D #14 DE
J2
#14 DB
V
12V
Bat
jr#i2
R^
12V Supply
Battery
Ingltion
Switch Run
Position 12V
Vacuum Sensor
Brakes
J2E
#16 DB
—Electronic
Voltage
Regulator J2B #14 DB
Right Engine
Wiring
Plug J2C #14 DB
Fuel
Pump Solenoid

Table of Contents

Related product manuals