EasyManua.ls Logo

Fischer Panda Panda 8000 - Installation AC-Box; Bordverteilung Separat Angeschlossen

Fischer Panda Panda 8000
268 pages
Print Icon
To Next Page IconTo Next Page
To Next Page IconTo Next Page
To Previous Page IconTo Previous Page
To Previous Page IconTo Previous Page
Loading...
Installationshinweise
Seite/Page 104 - Kaptitel/Chapter B: Installationshinweise 19.8.14
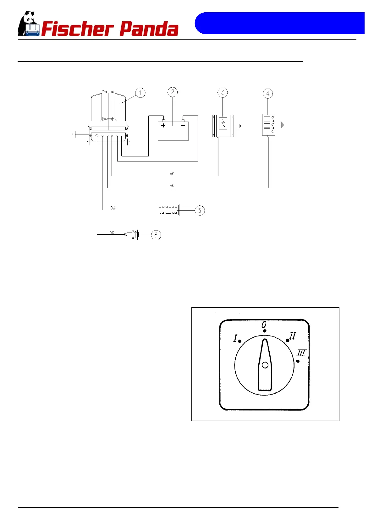
B.15.3 Installation AC-Box / Bordverteilung separat angeschlossen
Fig. B.15.3-1: Installation AC-Box / Bordverteilung separat angeschlossen
Zwischen Generator (ggf. auch AC-Kontrollbox) und Bordnetz muss ein Trennschalter installiert werden.
Dieser Trennschalter muss gewährleisten, dass sofort alle AC-Verbraucher abgeschaltet werden können.
Der Schalter dient auch dazu, bei vorhandenem Landanschluss den Generator vom Netz zu trennen.
Fig. B.15.3-2: NockenschalterAls Trennschalter wird normalerweise ein
„Nockenschalter“ verwendet. Der Schalter sollte
möglichst drei Grundstellungen haben: Landstrom - Null
- Generator. Eventuell sind vier Stellungen sinnvoll,
wenn zusätzlich noch ein Stromwandler (DC-AC)
betrieben wird.
0 Aus
I Generator
II Landanschluss
III Stromwandler
Beispiel
Der Nockenschalter muss zweipolig sein, damit sowohl „Mittelpunkt“ als auch „Phase“ abgeschaltet werden können.
Wenn 3-Phasen-Drehstrom installiert wird und dieser Anschluss ebenfalls auch für Landstrom vorgesehen ist, muss
hierfür ein zusätzlicher Trennschalter eingesetzt werden.
Statt des manuell zu bedienenden Nockenschalters kann auch ein automatisch geschaltetes Schütz installiert
werden. Das Schütz wird dann so geschaltet, dass es im Ruhezustand auf „Landstrom“ gestellt ist. Wenn der
Generator läuft und Spannung abgibt, schaltet das Schütz dann automatisch auf „Generatorstellung“.
Es muss auch unbedingt darauf geachtet werden, dass das Drehstromnetz und das 230 V Netz vollkommen
SEPARAT voneinander installiert werden.
1. Generator
2. Batterie
3. AC-Kontroll Box
4. Bordstromverteiler
5. Fernbedienpanel
6. Diesel- Pumpe

Table of Contents

Related product manuals