EasyManua.ls Logo

HALE SmartFOAM - Page 19

Default Icon
102 pages
Print Icon
To Next Page IconTo Next Page
To Next Page IconTo Next Page
To Previous Page IconTo Previous Page
To Previous Page IconTo Previous Page
Loading...
Page 18
SmartFOAM
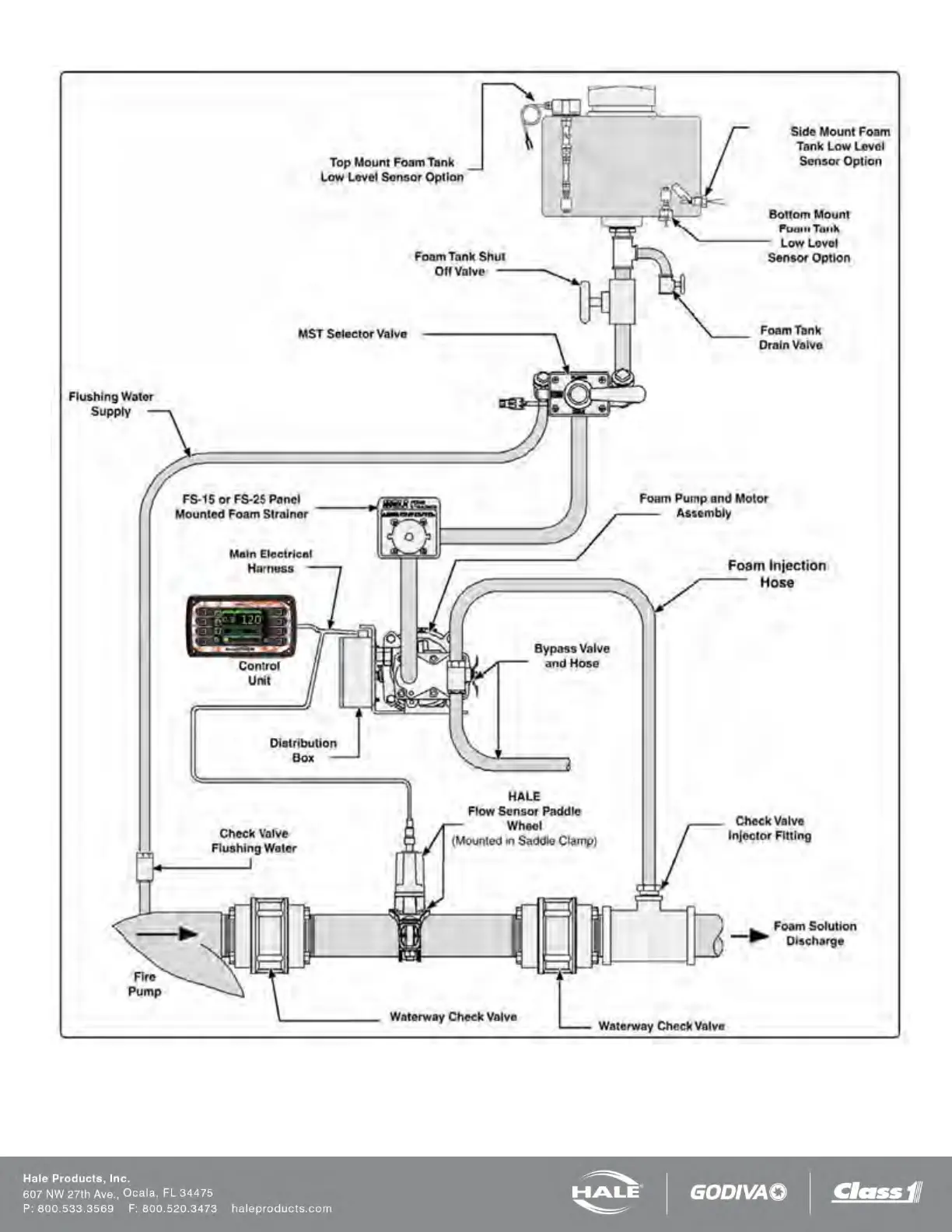
Figure 9: SmartFOAM 3.3, 5.0, 6.5 Single Tank with MST and FS Series Strainer

Table of Contents

Related product manuals