EasyManua.ls Logo

HALE SmartFOAM - Page 21

Default Icon
102 pages
Print Icon
To Next Page IconTo Next Page
To Next Page IconTo Next Page
To Previous Page IconTo Previous Page
To Previous Page IconTo Previous Page
Loading...
Page 20
SmartFOAM
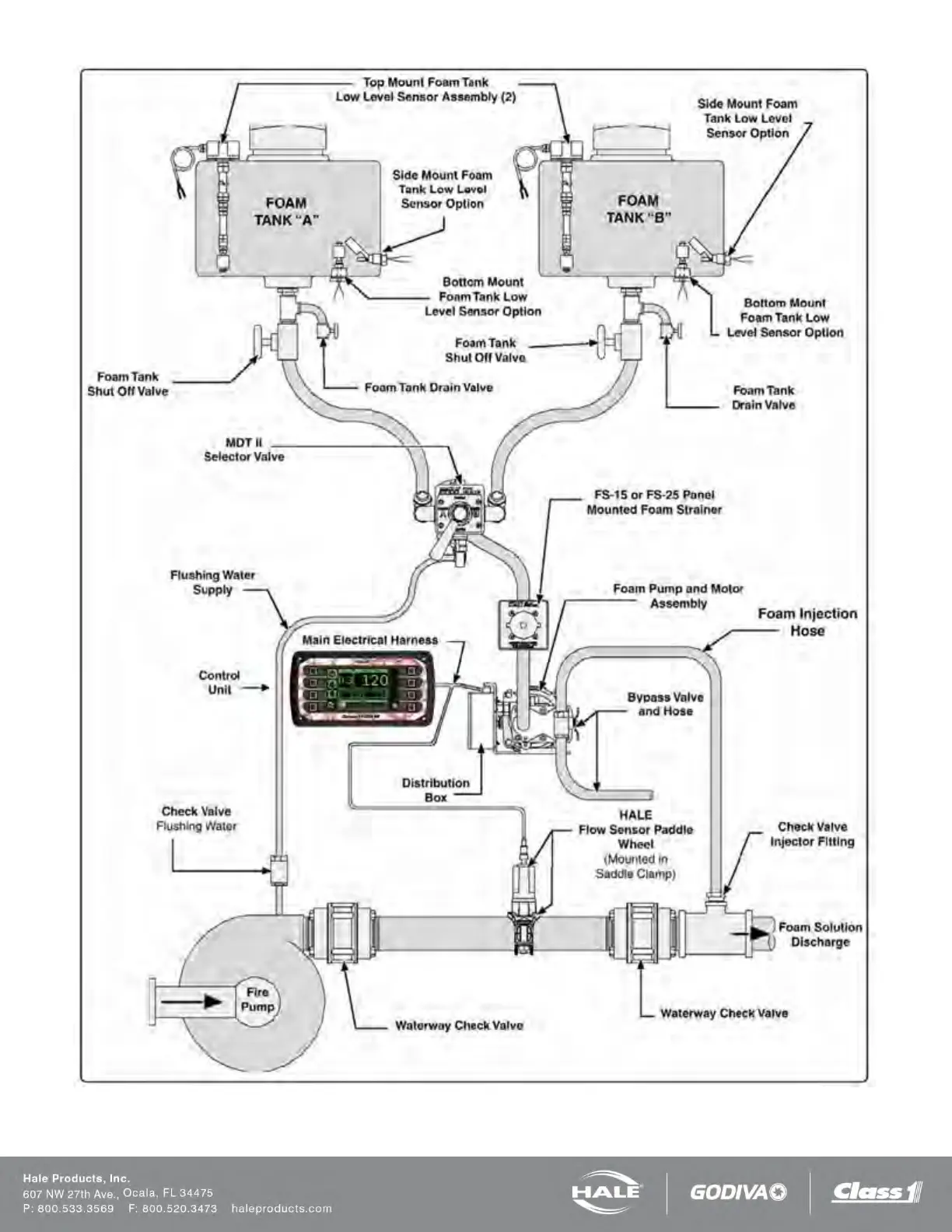
Figure 11: SmartFOAM 3.3, 5.0, 6.5 Dual Tank with MDTII and FS Series Strainer

Table of Contents

Related product manuals