EasyManua.ls Logo

HALE SmartFOAM - Page 25

Default Icon
102 pages
Print Icon
To Next Page IconTo Next Page
To Next Page IconTo Next Page
To Previous Page IconTo Previous Page
To Previous Page IconTo Previous Page
Loading...
Page 24
SmartFOAM
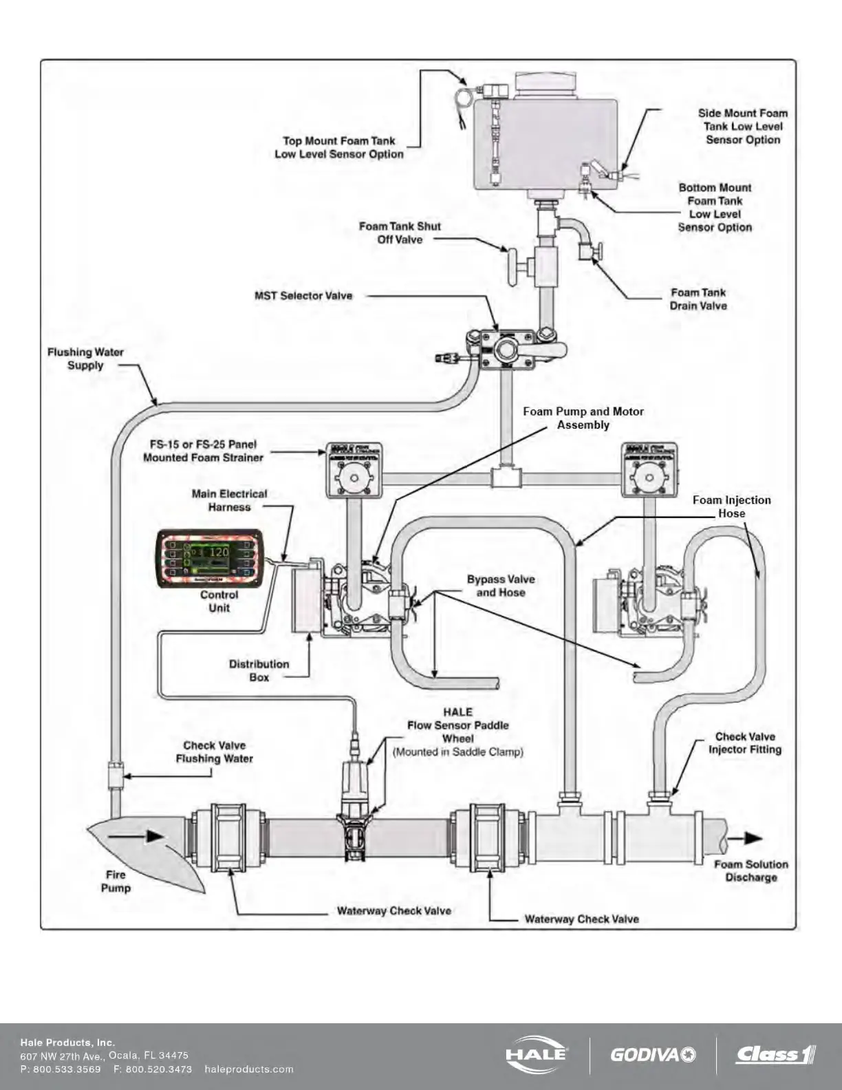
Figure 15: SmartFOAM Dual Pump (1) Single Tank System with MST and FS Series Strainers

Table of Contents

Related product manuals