EasyManua.ls Logo

Hussmann Super Plus - Demand Cooling (Copeland)

Hussmann Super Plus
147 pages
Print Icon
To Next Page IconTo Next Page
To Next Page IconTo Next Page
To Previous Page IconTo Previous Page
To Previous Page IconTo Previous Page
Loading...
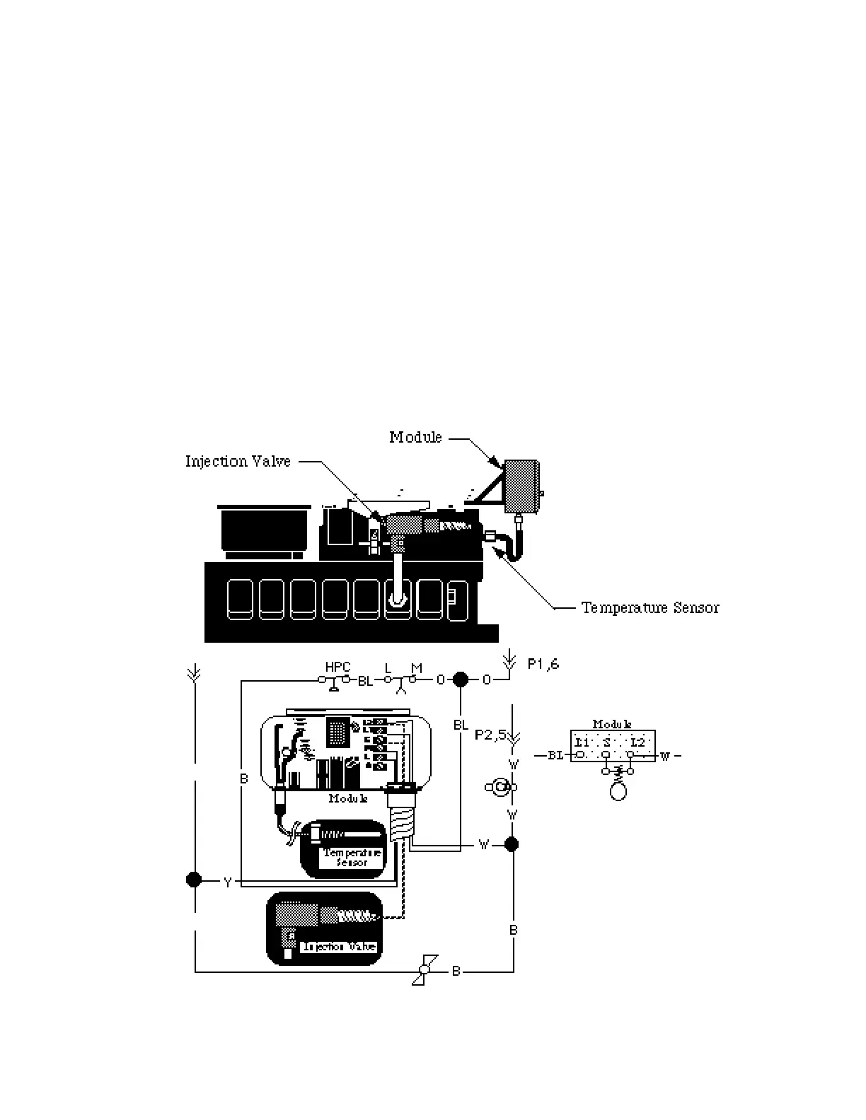
DEMAND COOLING® (COPELAND)
The Demand Cooling System is designed to
inject saturated refrigerant into the suction
cavity when the compressor internal head
temperature exceeds 292˚F. Injection contin-
ues until the temperature is reduced to 282˚F.
If the temperature remains above 310˚F for
one minute the control shuts down the
c o m p r e s s o r. After correcting the cause of
shutdown, manual reset is required.
The System Parts
Temperature Sensor
Control Module
Injection Valve
The Temperature Sensor employees a
Negative Temperature Coefficient (NTC)
Thermistor to provide signals to the Control
Module. The NTC resistance drops on
temperature rise.
Temperature Approximate
˚F Reading
77 90,000
282 2,420
292 2,110
310 1,660
Probe test readings between 100,000 and
1,600 usually indicate an operating probe.
HUSSMANN CORPORATION • BRIDGETON, MO 63044-2483 • Printed in USA
Revised August 1, 1996 P/N 340272A
7 - 17
Demand Cooling® is
registered to Copeland
Corporation.

Table of Contents

Related product manuals