EasyManua.ls Logo

Hussmann Super Plus - Alarm Board; Compressor Controls

Hussmann Super Plus
147 pages
Print Icon
To Next Page IconTo Next Page
To Next Page IconTo Next Page
To Previous Page IconTo Previous Page
To Previous Page IconTo Previous Page
Loading...
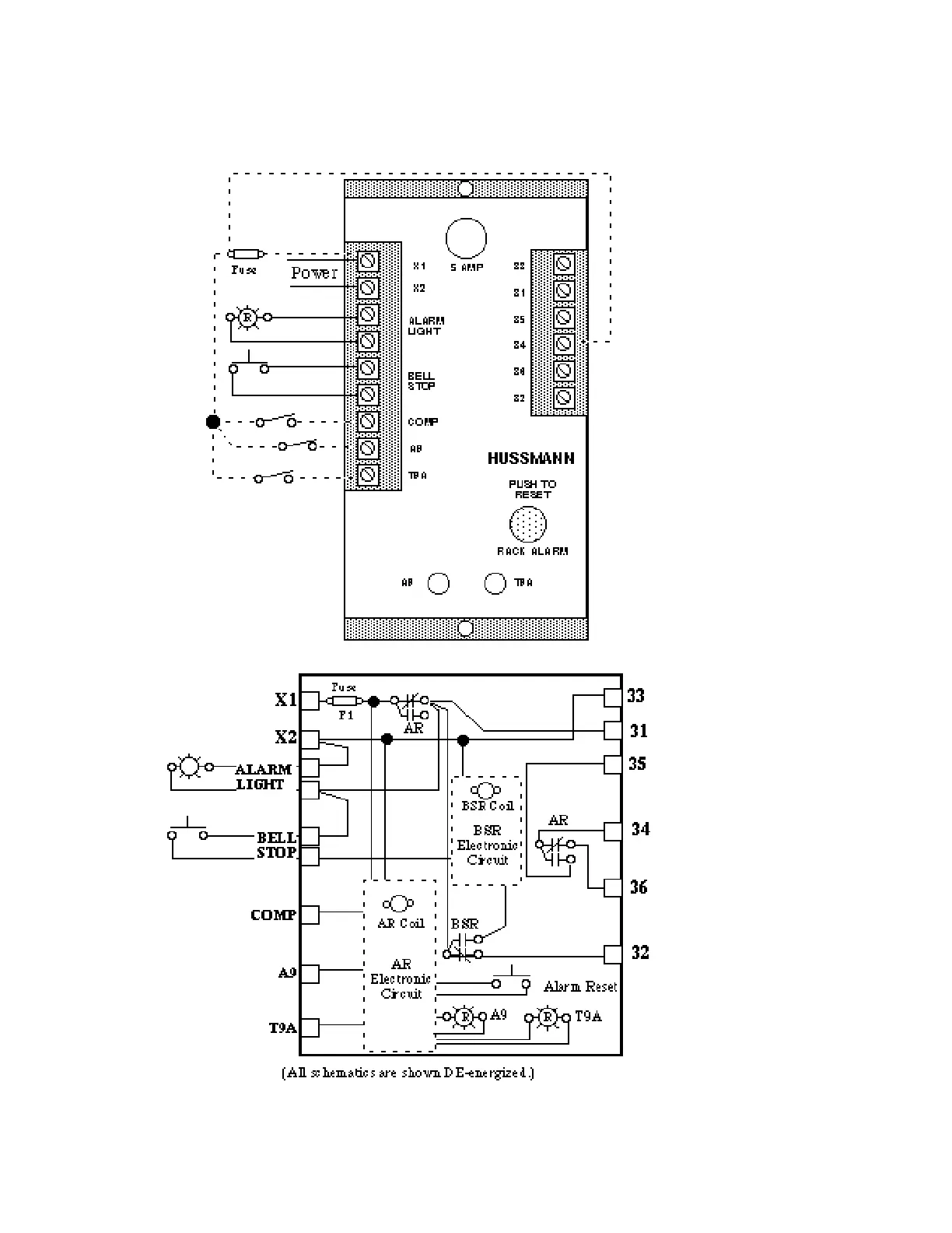
COMPRESSOR CONTROLS
Alarm Board
HUSSMANN CORPORATION • BRIDGETON, MO 63044-2483 • Printed in USA
ELECTRICAL Revised August 1, 1996
4 - 4

Table of Contents

Related product manuals