EasyManua.ls Logo

Hussmann Super Plus - Page 35

Hussmann Super Plus
147 pages
Print Icon
To Next Page IconTo Next Page
To Next Page IconTo Next Page
To Previous Page IconTo Previous Page
To Previous Page IconTo Previous Page
Loading...
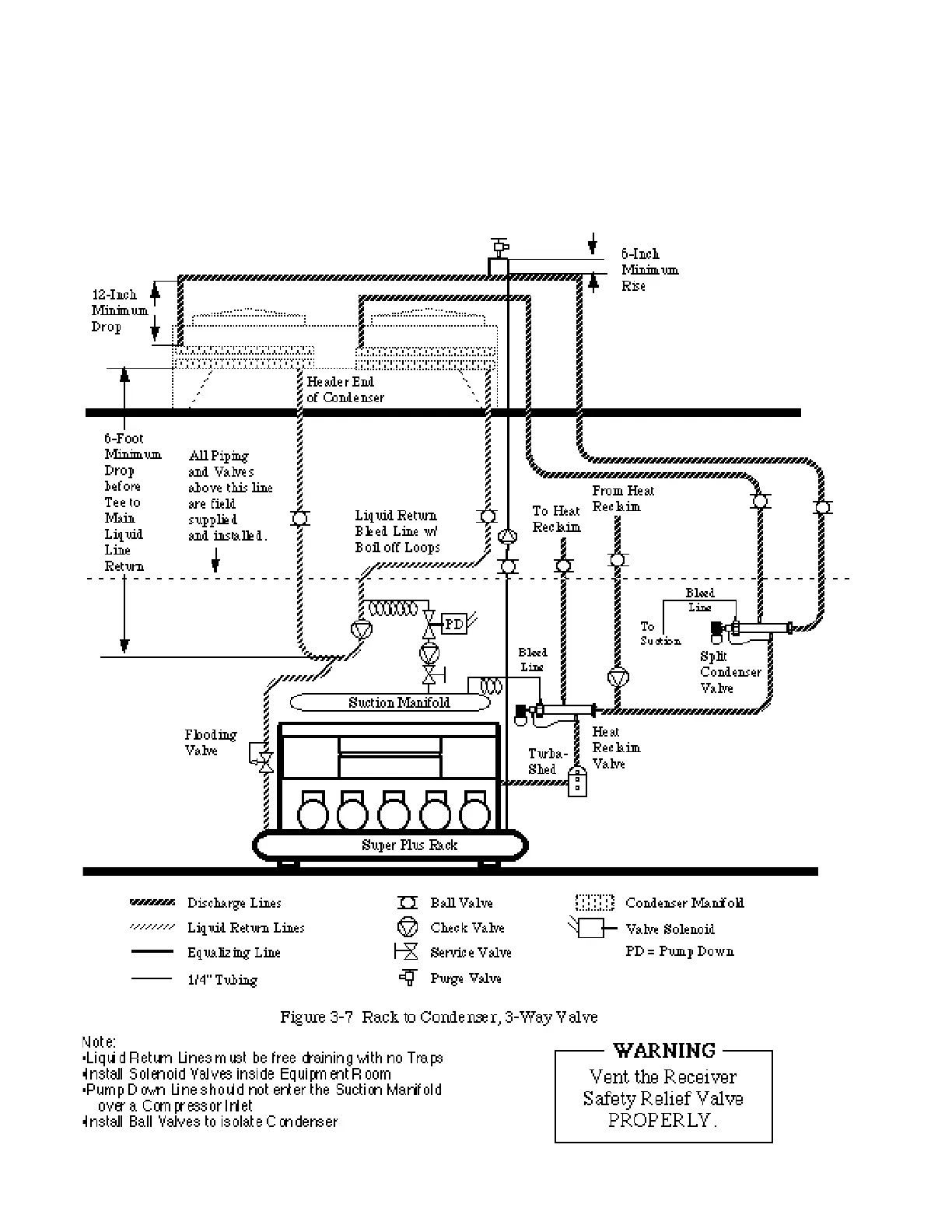
Connecting to Two Manifolds
•Discharge Line will be tee’d upstream of the
manifolds into expansion offsets with at least
a 1 foot drop to the manifolds. Provide Purge
valve at the highest point
Liquid Return Lines will be teed into the
Main Liquid Return Line after 6 feet of verti-
cal drop from the outlet stubs. Liquid Return
Line will be pitched downstream, and provide
trapless drainage to the Super Plus.
COMPONENT PIPING Revised August 1, 1996
3 - 4
HUSSMANN CORPORATION • BRIDGETON, MO 63044-2483 • Printed in USA

Table of Contents

Related product manuals