EasyManua.ls Logo

Kinze 3605 - Valve Block - Located on Hitch

Kinze 3605
220 pages
Print Icon
To Next Page IconTo Next Page
To Next Page IconTo Next Page
To Previous Page IconTo Previous Page
To Previous Page IconTo Previous Page
Loading...
M0312-01Model 3605
6-40 07/20
Lubrication and Maintenance
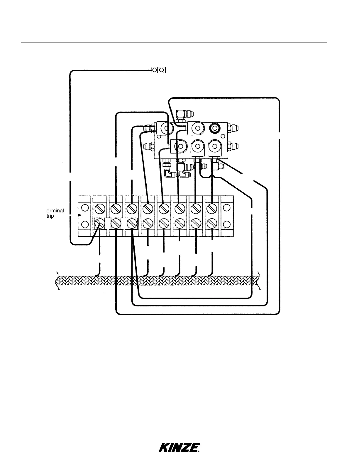
VALVE BLOCK - LOCATED ON HITCH
1. BLACK/RED - Pin “C” (Ground)
2. BLUE/RED - Pin “B” (Rotate) - Port V9
3. BLUE/RED - Pin “B” (Rotate) - Port V12
4. ORANGE/RED - Pin “A” (Tongue) - Port V10
5. ORANGE/RED - Pin “A” (Tongue) - Port V13
6. ORANGE/RED - Pin “A” (Tongue) - Port V14
Terminal
strip
Ground
Ground
GREEN
2. BLUE/
RED
Ground
Ground
Ground
Ground Clamp
- Attached To
Valve Block
1. BLACK/RED
3. BLUE/
RED
4. ORANGE/
RED
6. ORANGE/
RED
5. ORANGE/
RED
V9
V12
V11
V10
V13
V14

Table of Contents

Related product manuals