EasyManua.ls Logo

MERLO PANORAMIC - Hydrostatic Transmission Diagram

MERLO PANORAMIC
200 pages
Print Icon
To Next Page IconTo Next Page
To Next Page IconTo Next Page
To Previous Page IconTo Previous Page
To Previous Page IconTo Previous Page
Loading...
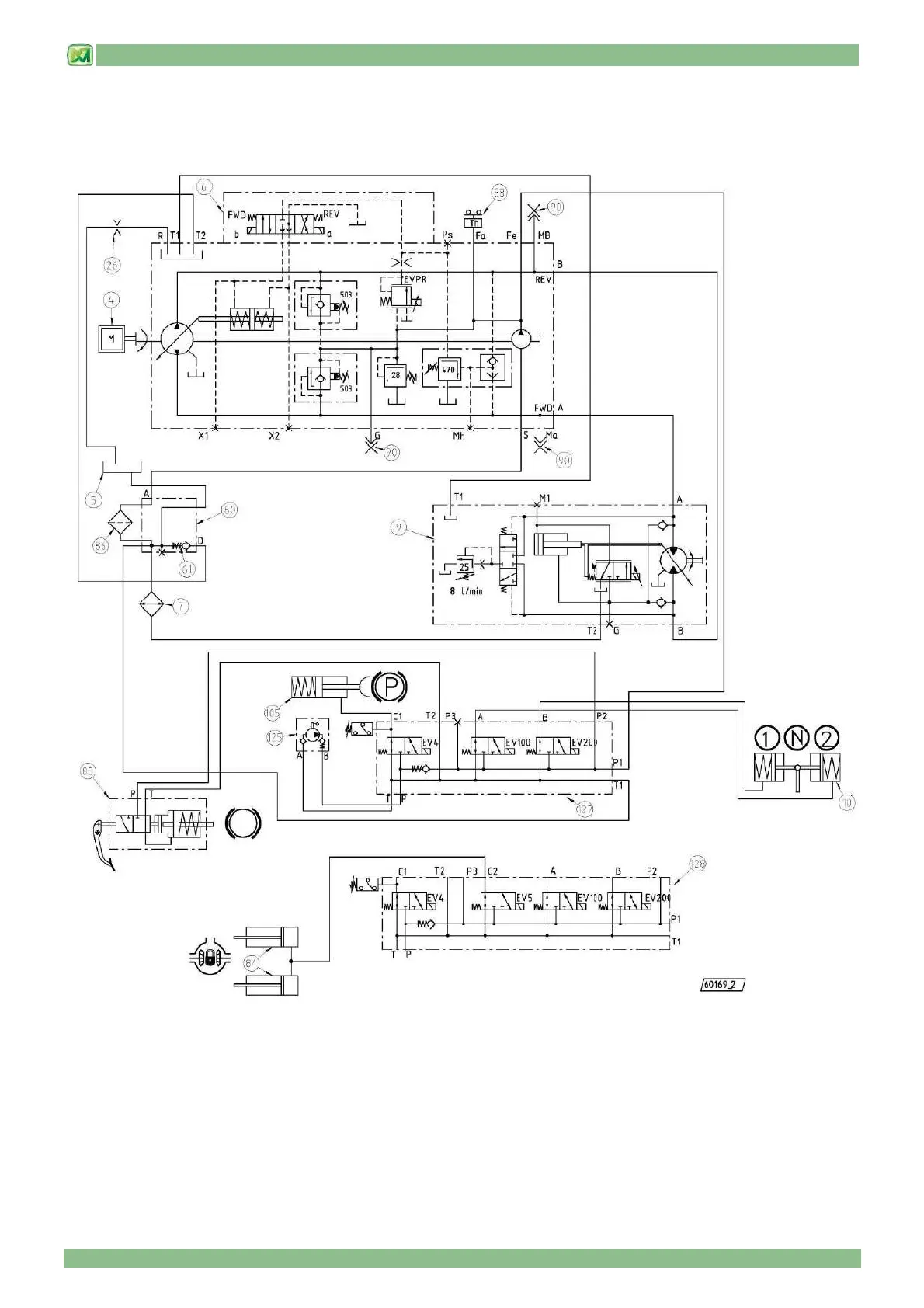
9 - HYDRAULIC CIRCUIT DIAGRAMS
9 - 2
HYDROSTATIC TRANSMISSION DIAGRAM
(valid for models P37.12PLUS – P38.12PLUS – P38.13PLUS – P38.14PLUS – P40.17PLUS – P60.10 – P72.10)

Table of Contents