EasyManua.ls Logo

MERLO PANORAMIC - Page 195

MERLO PANORAMIC
200 pages
Print Icon
To Next Page IconTo Next Page
To Next Page IconTo Next Page
To Previous Page IconTo Previous Page
To Previous Page IconTo Previous Page
Loading...
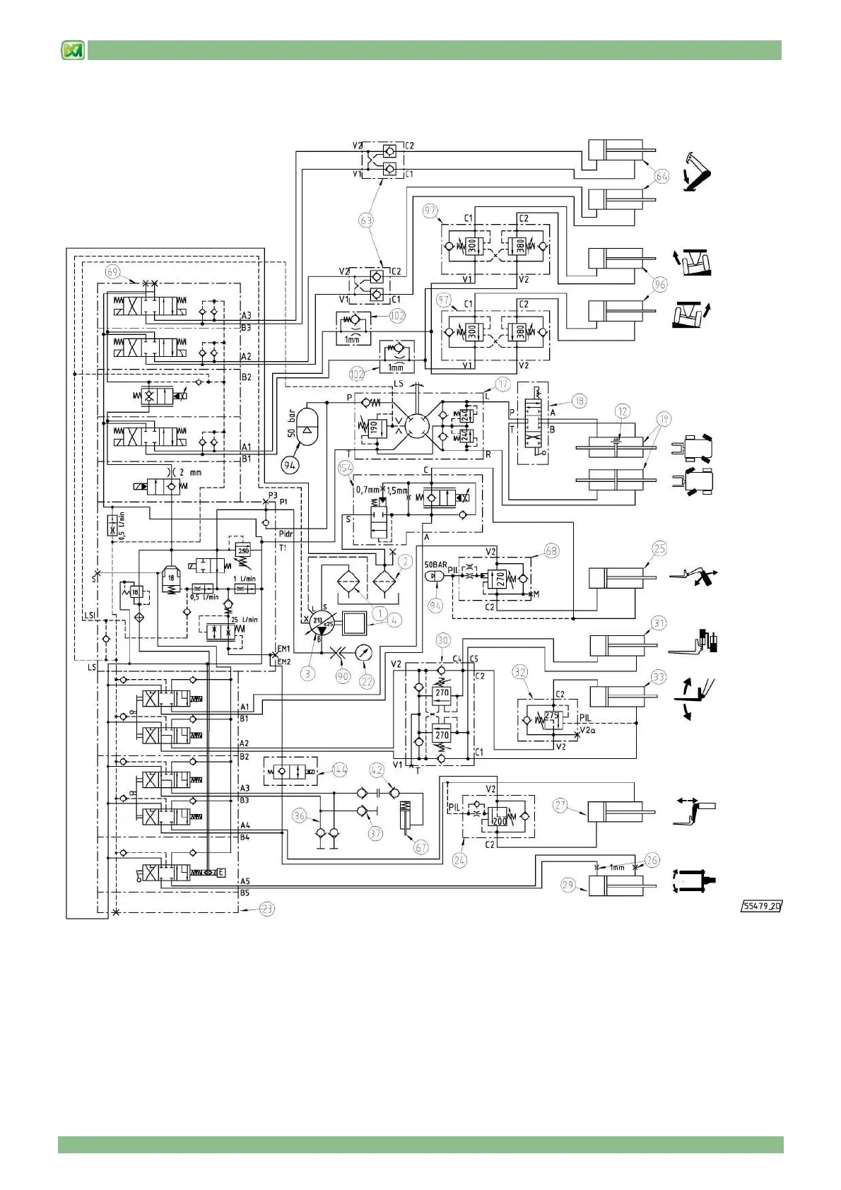
9 - HYDRAULIC CIRCUIT DIAGRAMS
9 - 10
(valid for models P38.12 – P38.13 – P38.14 – P40.17 – P38.13EE – P40.17EE)

Table of Contents