EasyManua.ls Logo

mru Optima 7 - 3 Description; Gas Schematics Diagram

mru Optima 7
78 pages
Print Icon
To Next Page IconTo Next Page
To Next Page IconTo Next Page
To Previous Page IconTo Previous Page
To Previous Page IconTo Previous Page
Loading...
USER MANUAL OPTIMA 7
MRU GmbH, D-74172 Neckarsulm 12 / 78
3 Description
The main task of the analyzer is to assist with precision control and ad-
justment measurements of gas, oil and wood fired furnaces.
Available options for this and other analyzers can be found on the MRU
Homepage or speak to a member of our sales team.
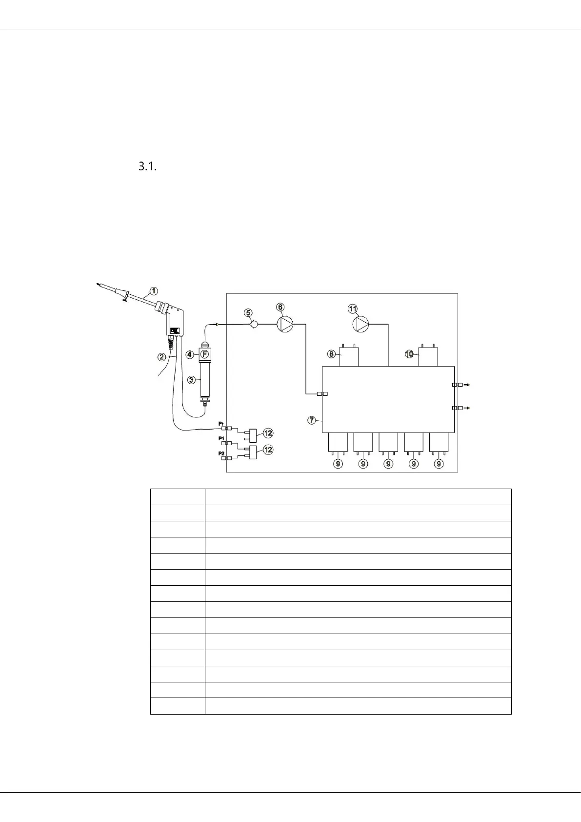
Gas schematics diagram
In combination with the extraction probe (inserted in the stack) the in-
ternal gas pump of the OPTIMA7 analyzer extracts a portion of the flue
gas and analyzes it using electro-chemical sensors.
The thermo-element in the probe tube measures the flue gas tempera-
ture and due to the construction of the probe pressure (draft) can be
measured as well.
Position
Description
1
Sampling probe
2
Triple hose
3
Condensate separator
4
Star filter
5
Non return valve
6
Gas pump
7
Sensor chamber
8
O2-Sensor
9
Further electrochemical sensors optional*
10
CO2 NDIR *
11
CO Purge pump * / not available with CO2-NDIR
12
Pressure sensor *
*optional

Table of Contents

Related product manuals