EasyManua.ls Logo

Thomas 85 - Page 146

Thomas 85
216 pages
Print Icon
To Next Page IconTo Next Page
To Next Page IconTo Next Page
To Previous Page IconTo Previous Page
To Previous Page IconTo Previous Page
Loading...
5
5-6
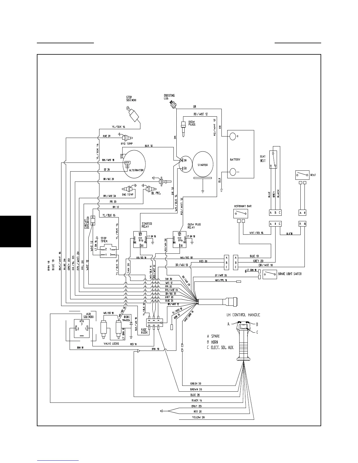
WIRING SCHEMATIC 5.2
Engine Electrical Wiring 85
C3256

Table of Contents

Other manuals for Thomas 85

Related product manuals