EasyManua.ls Logo

Tormach AF50+ - Page 108

Tormach AF50+
112 pages
Print Icon
To Next Page IconTo Next Page
To Next Page IconTo Next Page
To Previous Page IconTo Previous Page
To Previous Page IconTo Previous Page
Loading...
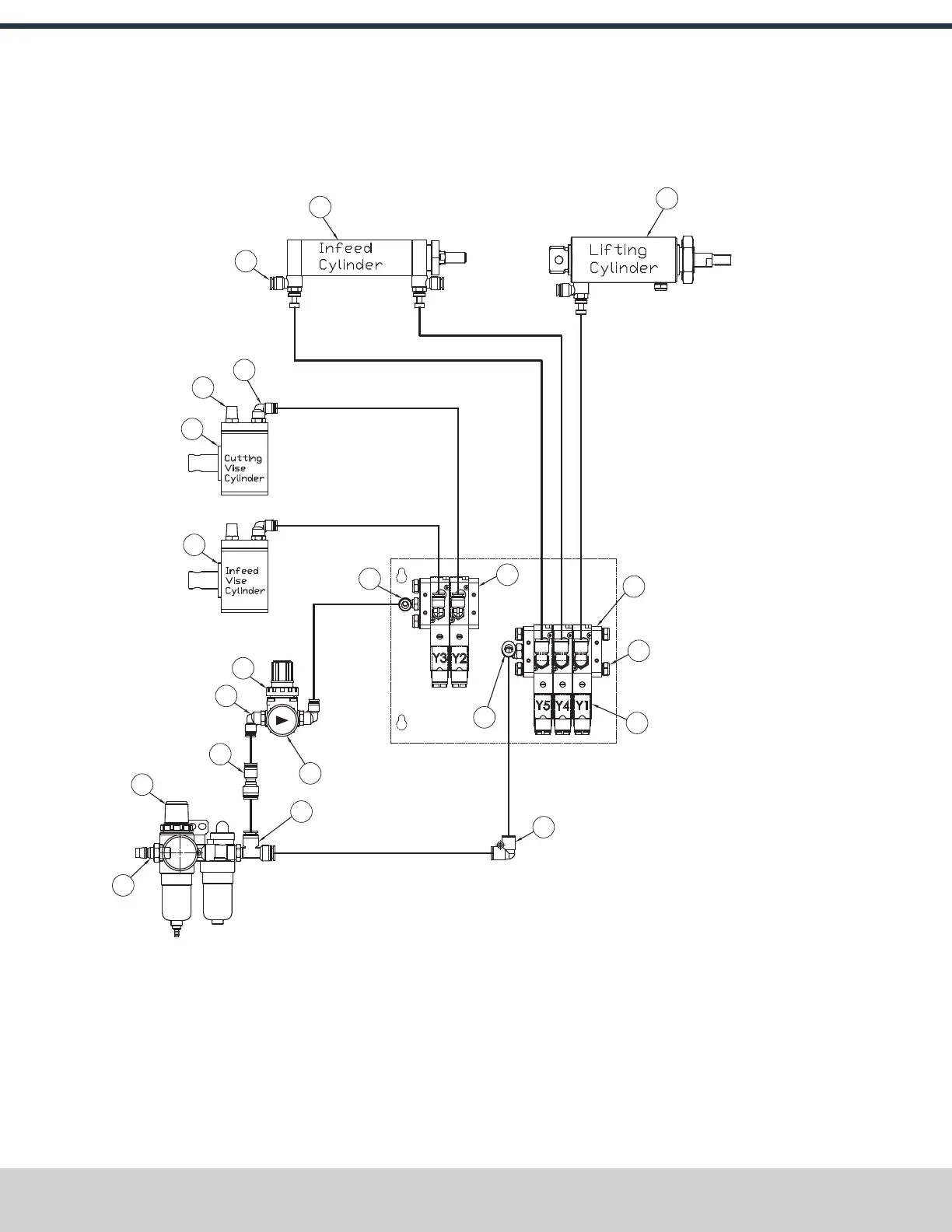
12: PNEUMATIC SCHEMATICS
©Tormach® 2024
Specifications subject to change without notice.
Page 108 UM10825: AF50+ Autofeed Bandsaw Operator's Manual (Version 0324A)
For the most recent version, see tormach.com/support
12.1 PNEUMATIC SYSTEM
16
15
14
13
12
11
10
9
3
7
8
17
18
3
6
5
3
2
1
19
4

Table of Contents

Related product manuals