EasyManua.ls Logo

Volvo Penta Electronic Control System - Page 22

Volvo Penta Electronic Control System
136 pages
Print Icon
To Next Page IconTo Next Page
To Next Page IconTo Next Page
To Previous Page IconTo Previous Page
To Previous Page IconTo Previous Page
Loading...
22
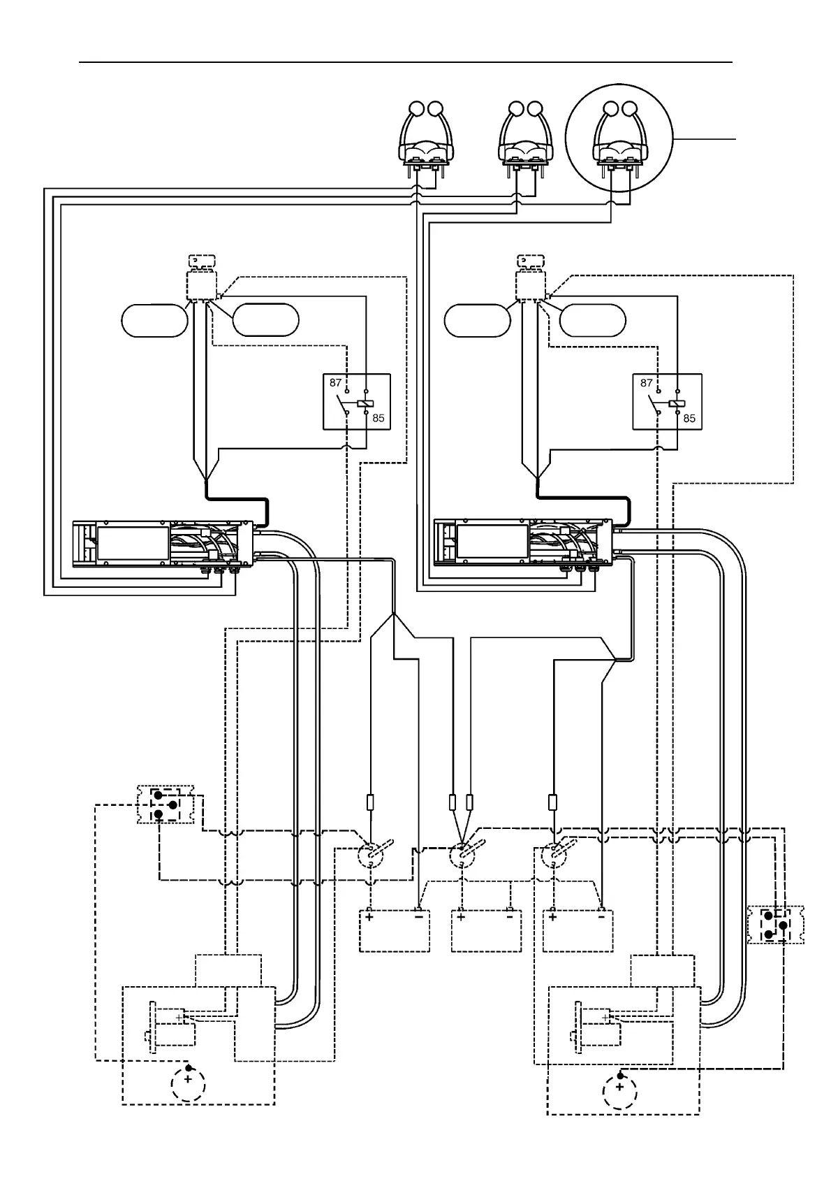
WIRING DIAGRAM,
TWIN ENGINE INSTALLATION
Controls 1,2,3
See fig. 4
Ignition key
No. 9 Pos. (+) lead
No. 7 Continuous (+)
Starting
position (+)
Driving
position (+)
No. 4 RED
No. 5 BLUE
Relay for
neutral only
start
No. 6 YELLOW(-)
BLACK
Electronic unit/Drive unit
Ignition key
No. 9 Pos. (+) lead
No. 7 Continuous (+)
Starting
position (+)
Driving
position (+)
No.4 RED
No.5 BLUE
Relay for
neutral only
start
No. 6 YELLOW (-)
BLACK
Electronic unit/Drive unit
No. 8 Start signal
No. 8 Start signal
Throttle cable
Gear shifting cable
No. 8 Start signal
Throttle cable
Gear shifting cable
No.1 RED Main pos. (+)
No. 3 BLACK Neg. (-)
No. 2 RED/WHITE
Backup pos. (+)
No. 3 BLACK Neg. (-)
Circuit
breaker
Circuit
breaker
Circuit
breaker
Circuit
breaker
No. 1 RED Main Plus (+)
No. 2 RED/WHITE
Backup pos. (+)
Main
switch
Main
switch
Main
switch
Start battery
port
Service
battery
Start battery
starboard
Connection
box, engine
Solenoid
Start motor
No.10 Main
lead start motor
pos. (+)
No.10 Main
lead start motor
pos. (+)
Connection
box, engine
Solenoid
Start motor
All solid lines indicate installation of the Volvo Penta Electronic Control System.
All broken lines indicate other boat equipment.
Starboard engine
Port engine
GREY
GREY
30
86
30
86
Charging
distributor
No.11(-)
Alternator
Charging
distributor
Alternator
Installation Instructions

Table of Contents

Related product manuals