EasyManua.ls Logo

Westerbeke 65A-FOUR - Internal Wiring Schematic

Westerbeke 65A-FOUR
110 pages
Print Icon
To Next Page IconTo Next Page
To Next Page IconTo Next Page
To Previous Page IconTo Previous Page
To Previous Page IconTo Previous Page
Loading...
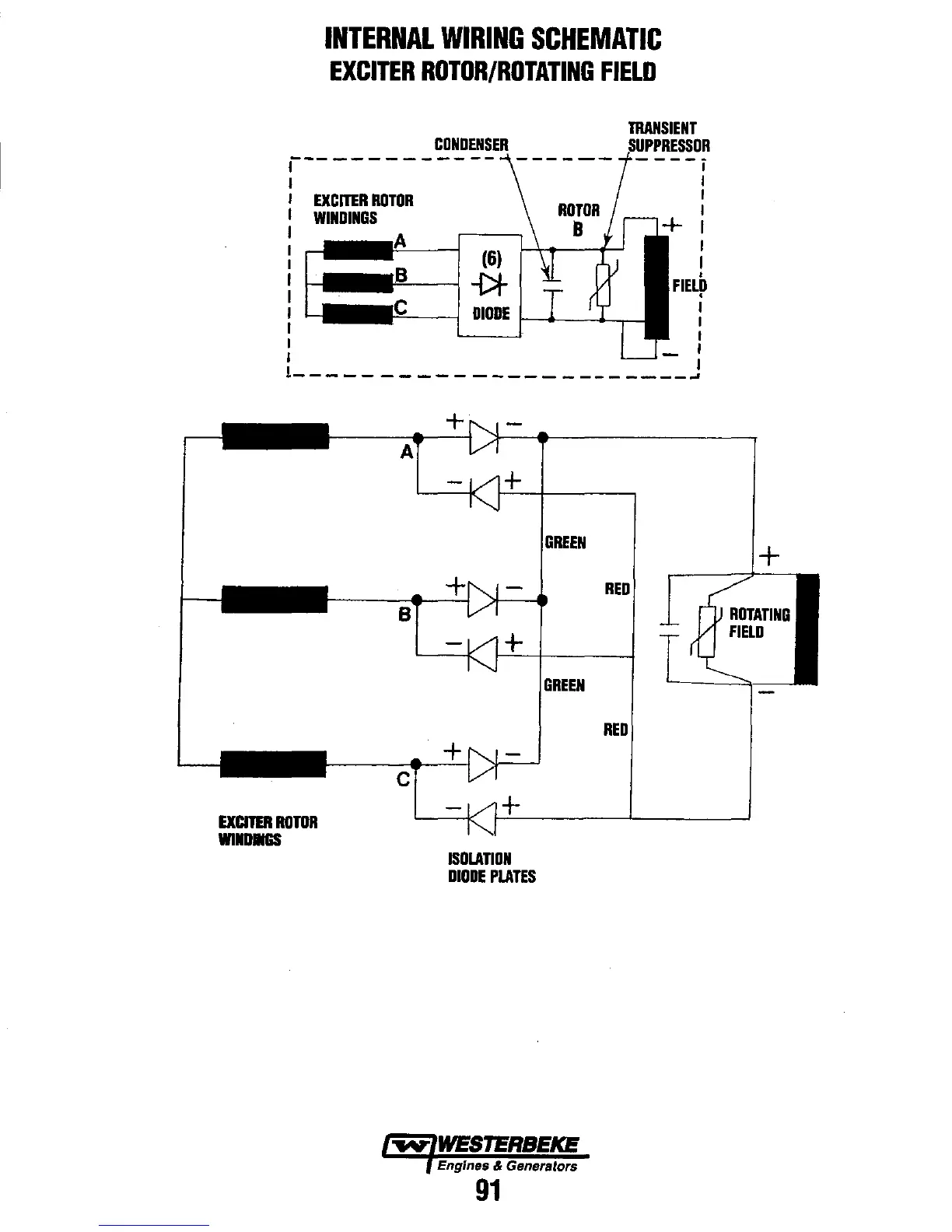
INTERNAL
WIRING
SCHEMATIC
EXCITER
ROTOR/ROTATING
FIELD
r------------
I
I
EXCITER
ROTOR
I
WINDINGS
I
(6)
~--I-Dt
TRANSIENT
-
---
i
I
I
I
I
I
I
I
I
I
I
I
I
-"<------j
DIODE
I--~~~
: - I
I
1
_______________________
-'
EXCITER
RDTOR
WlIDIIGS
B
c
+
+
ISOLATION
DIODE
PLATES
GREEN
Engines & Generators
91
RED
RED
+

Related product manuals