EasyManua.ls Logo

Yanmar 4JH4E - Page 319

Yanmar 4JH4E
350 pages
Print Icon
To Next Page IconTo Next Page
To Next Page IconTo Next Page
To Previous Page IconTo Previous Page
To Previous Page IconTo Previous Page
Loading...
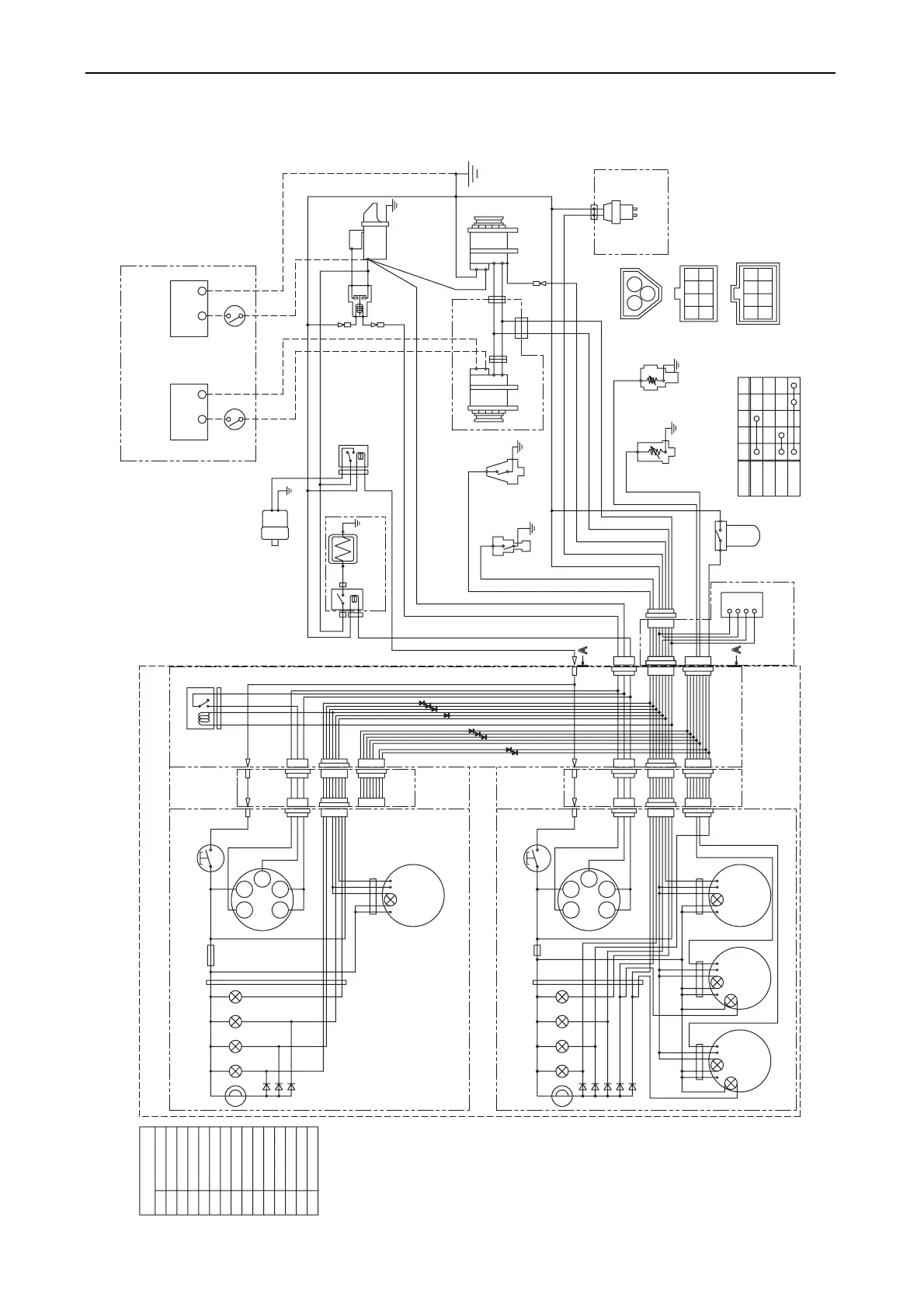
12. Electrical system
299
(2) For C-type instrument panel
Details of coupler (View of A-A)
-+
S
B
L
E
LB
RB
YW
WL
WB
O
YG
R
YB
3L
12V
1
3
2
10R
10B
B
WBr
2B
5R
B
L
E
LB
RB
R
LB
RB
5R
B
Y
-+
12V
1
3
2
R
30
G2 G1
17
AC
fuse(3A)
P-
+
3R
+
-
B
L
YG
RB
2W
2R
diodes
+
-P
fuse(3A)
diodes
L
L
R
W
O
B
YW WL YG LB
R
L
L
R
O
WG G YG LB
+
-
+
-
YB
WB
G1G2
30
B
WL
YW
17
AC
W
2R
GR
B
P
G2
17
GLOW
OFF
ON
START
30
AC
G1
3W
3L
3R
YW
RB
WL
LB O
WG B
YG
WB
YB
GB
G
YR
GR
WRY
R
B
W
L
LB
YW
YB
YG
WL
WB
WG
GR
RB
O
WBr
3R
W/Y
B
WBr
WBr
CFW
Temp.
Sail drive
seal
Buzzer
Charge
Oil
press.
Tacho meter
hour meter
Starter relay
C.W. Temp. switch
C.W. Temp. sender
Eng. Oil
Pressure Switch
Sail drive
only for sail drive
Battery
Starter
Earth bolt
Alternator
Wire
harness
Air heater
Oil Press. Sender
Relay
Wire harness
for sub panel
Option
Battery switch
Procured by customer
Instrument panel (sub station) (Option)
Stop Relay
Option
Alternator
Option
Relay
Battery
Key switch
Stop switch
Wire
harness
Alarm lamps
Amplifier
only for sail drive
Fuel
Filter
Buzzer
Sea
Water
Tacho meter
hour meter
Instrument panel (main station) (Option)
Key switch
Stop switch
Alarm lamps
Alarm
Oil Press.
meter
Alarm
Water Temp.
meter
Sail drive
seal
Charge
Eng. stop solenoid with VE Pump
Fuel filter switch
Key switch
Red
Black
White
Blue
Blue/Black
Yellow/White
White/Blue
White/Black
White/Green
Green/Red
Yellow/Black
Yellow/Green
Color coding
Red/Black
Orange
White/Brown
015053-00E

Table of Contents

Related product manuals