EasyManua.ls Logo

Yanmar 4JH4E - Wiring Diagram

Yanmar 4JH4E
350 pages
Print Icon
To Next Page IconTo Next Page
To Next Page IconTo Next Page
To Previous Page IconTo Previous Page
To Previous Page IconTo Previous Page
Loading...
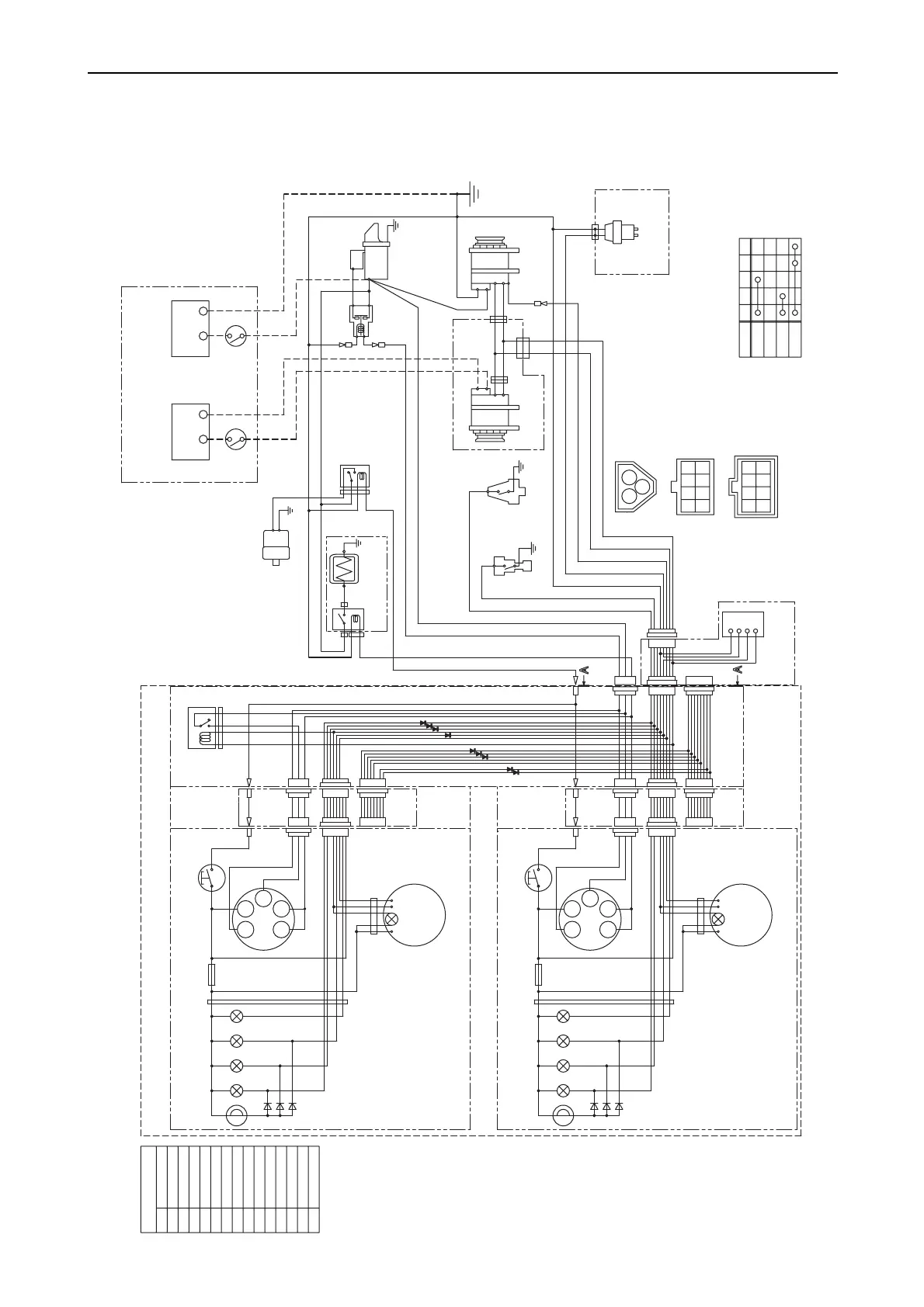
12. Electrical system
298
12.1.1 Wiring diagram
(1) For B-type instrument panel
R
B
W
L
LB
YW
YB
YG
WL
WB
WG
GR
RB
O
WBr
-+
S
B
L
E
LB
RB
YW
WL
O
YG
R
3L
12V
1
3
2
10R
10B
B
2R
WBr
2B
5R
B
L
E
LB
RB
R
LB
RB
5R
B
Y
-+
12V
1
3
2
R
P-
+
3R
+
-
B
L
YG
RB
2W
2R
diodes
G1
+
-P
G2
30
fuse(3A)
diodes
L
L
R
O
B
YW WL YG LB
R
L
L
R
O
B
YW WL YG LB
G1G2
30
17
AC
W
17
AC
W
P
3W
3L
3R
YW
RB
WL
LB O
WG
B
YG
WB
YB
GB
G
YR
GR
WRY
G2
17
GLOW
OFF
ON
START
30
AC
G1
fuse(3A)
W/Y
3R
B
WBr
WBr
Red
Black
White
Blue
Blue/Black
Yellow/White
White/Blue
White/Black
White/Green
Green/Red
Yellow/Black
Yellow/Green
Color coding
Red/Black
Orange
White/Brown
Tacho meter
hour meter
Option
Instrument panel (sub station) (Option)
Key switch
Stop switch
CFW
Temp.
Buzzer
Oil
press.
Alarm lamps
Sail drive
seal
Charge
Starter relay
C.W. Temp. switch
Eng. Oil Pressure
Switch
Sail drive
only for sail drive
Battery
Starter
Earth bolt
Alternator
Wire
harness
Air heater
Relay
Wire harness
for sub panel
Battery switch
Procured by customer
Eng. stop solenoid with VE Pump
Stop Relay
Option
Alternator
Option
Relay
Battery
Wire
harness
Amplifier
only for sail drive
Tacho meter
hour meter
Instrument panel (main station) (Option)
Key switch
Stop switch
Key switch
Details of coupler (View of A-A)
CFW
Temp.
Buzzer
Oil
press.
Sail drive
seal
Charge
Alarm lamps
015052-00E

Table of Contents

Related product manuals