EasyManua.ls Logo

YASKAWA V1000

YASKAWA V1000
231 pages
To Next Page IconTo Next Page
To Next Page IconTo Next Page
To Previous Page IconTo Previous Page
To Previous Page IconTo Previous Page
Loading...
Motor
Ventilador
Rodar Avante
Rodar Reverso
Falha Externa
Reset
Multivelocidade 2
Jog
0 to +10 Vcc
(2 mA)
Chave S3
Entradas Digitais
Multifunção
(default)
Comm.
connector
Entrada
de Segurança
Chave de
Segurança
Falha
V1000
Resistor de Frenagem
(opcionais)
DJ
MC
R/L1
S/L2
T/L3
S1
S2
S3
S4
S5
S6
S7
-
B1+1+2 B2
R/L1
S/L2
T/L3
U/T1
V/T2
W/T3
24 V
0 V
MA
P1
MB
MC
V I
+
24 V 8 mA
M
M
SC
P2
MP
AM
AC
PC
IG
R
+
R
-
S
+
S
-
+
-
AM
HC
H1
RP
+V
A1
A2
AC
2 k
Entrada Trem
de pulsos
(max. 32 kHz)
0 to +10 V (20 k )
Alimentação
+10.5 max. 20 mA
0 to +10 V (20 k )
(0)4 to 20 mA (250 )
Rodando
(fotoacoplador 1)
Freqüência
Concordante
(fotoacoplador 2)
Comum dos
foto-acopladores
Saídas Digitais
Programáveis
fotoacoplador
5 ~ 48 Vcc
2 to 50 mA
(default)
Saída a Trem de Pulsos
0 to 32 kHz
Saída Analogica
Saída Digital
Programável rele
250 Vca, 10 mA a 1 A
30 Vcc, 10 mA a 1 A
(default)
Comunicação
MEMOBUS/Modbus
RS-485/422
Entradas de
Referência
multifuncionais
e programaveis
Multivelocidade 1
Alimentação
Trifásica
200 a 240V
Jumper
Chave S1
Sink
Source
Resistor de
terminação
120 , 1/2 W
Os terminais +1, +2, - ,B1 e B2
São destinados a conexão de opcionais.
Nunca interligue os mesmos a rede
de alimentação.
Monitor
Saída
Jumper
Conector para
Cartões
opcionais
Chave
S2
Principal terminal ciquito
shielded line
Par tranqado blindade
Terminal controle
Terra para malha do cabo
Para alimentação em
200V monofásico,
Utilizar R/L1 e R/L2.
Terra para malha
do cabo
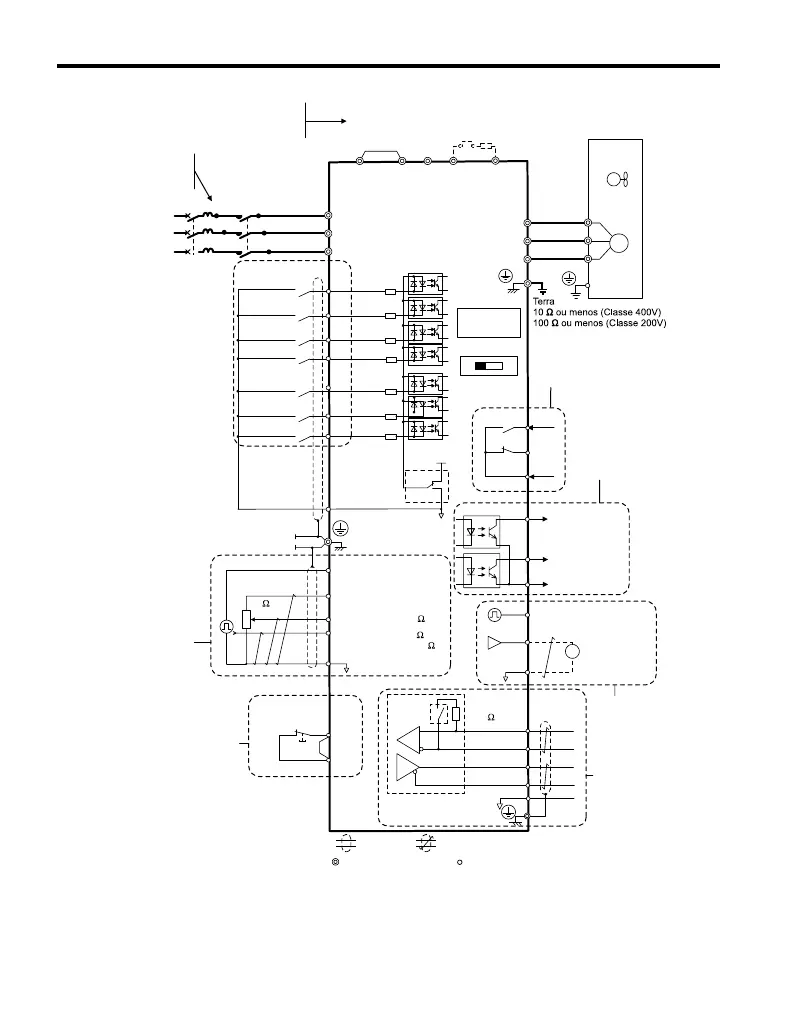
Figure C.9 Diagrama de Interligacoes
C.4 V1000 - ORIENTAÇÃO BÁSICA
226
YASKAWA ELECTRIC TOEP C710606 47A YASKAWA AC Drive – V1000 Quick Start Guide

Table of Contents

Other manuals for YASKAWA V1000

Related product manuals