EasyManua.ls Logo

Fluke 6060B - Page 236

Fluke 6060B
312 pages
Print Icon
To Next Page IconTo Next Page
To Next Page IconTo Next Page
To Previous Page IconTo Previous Page
To Previous Page IconTo Previous Page
Loading...
Sid
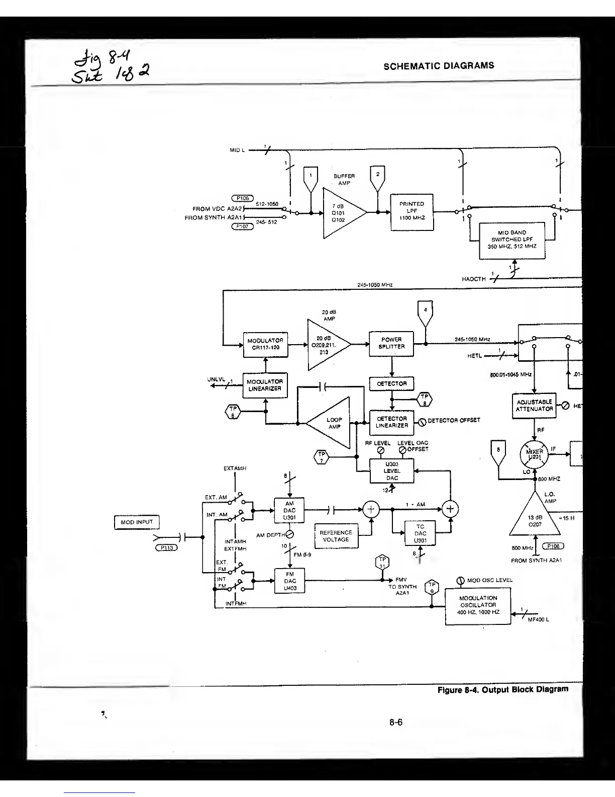
SCHEMATIC
DIAGRAMS
Figure 8-4. Output
Block
Diagram
8-6

Table of Contents

Related product manuals