EasyManua.ls Logo

HALE SmartFOAM - Page 68

Default Icon
102 pages
Print Icon
To Next Page IconTo Next Page
To Next Page IconTo Next Page
To Previous Page IconTo Previous Page
To Previous Page IconTo Previous Page
Loading...
Page 67
SmartFOAM
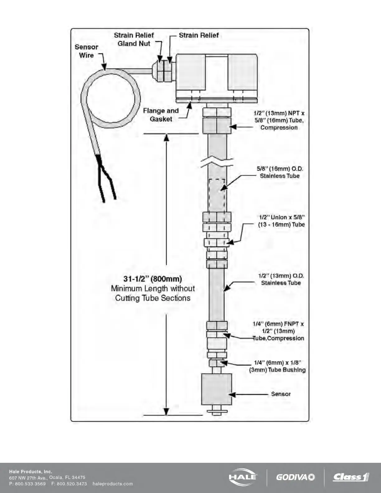
Figure 55: Top Mount Low Level Sensor Assembly

Table of Contents

Related product manuals