EasyManua.ls Logo

MERLO PANORAMIC - Hydraulic System Diagram

MERLO PANORAMIC
200 pages
Print Icon
To Next Page IconTo Next Page
To Next Page IconTo Next Page
To Previous Page IconTo Previous Page
To Previous Page IconTo Previous Page
Loading...
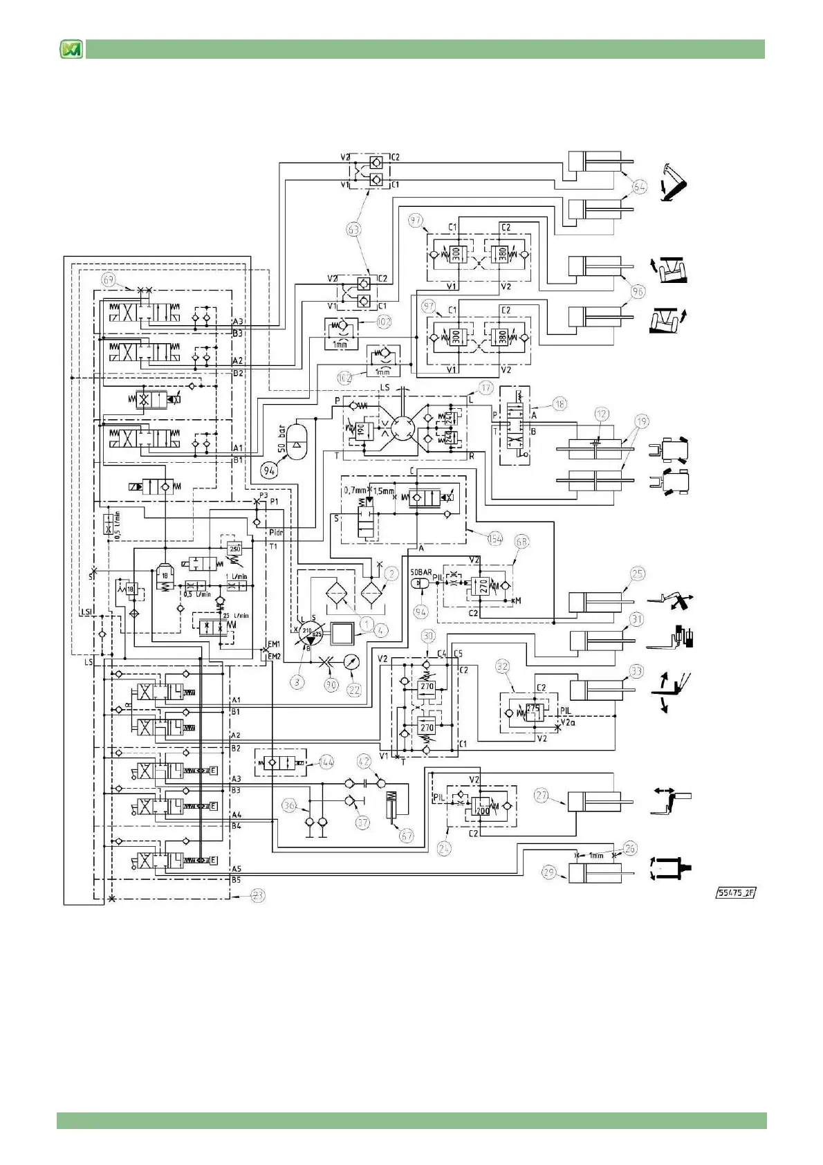
9 - HYDRAULIC CIRCUIT DIAGRAMS
9 - 6
HYDRAULIC SYSTEM DIAGRAM
(valid for models P38.12PLUS – P38.13PLUS – P38.14PLUS – P40.17PLUS)

Table of Contents