EasyManua.ls Logo

Powerware 9330 - Page 221

Powerware 9330
268 pages
Print Icon
To Next Page IconTo Next Page
To Next Page IconTo Next Page
To Previous Page IconTo Previous Page
To Previous Page IconTo Previous Page
Loading...
A --- 4 7
Powerware 9330 (10 kVA--40 kVA) Installation and Operation
164201300 Rev . N 013004
DESCRIPTION:
DATE:
DRAWING NO: SHEET:
REVI SION:
N
16 of 18
013004
N
C
IN
MAINS
A
B
CABINET
I/O
C
B
A
C
B
A
C
B
A
CABINET
3
1
7
5
9
11
12
8
4
4
65
3
12
150A
WIRING
N
N
N
BYPASS
EXT. WRAP
OUTPUT
BREAKER
BYPASS
OUT
IN
IN
SW1
INTER--
MAINS
AC LOADS
C
A
B
C
B
A
150A
56
43
21
BREAKER
INPUT
CB1
CB2
UPS
CABINET
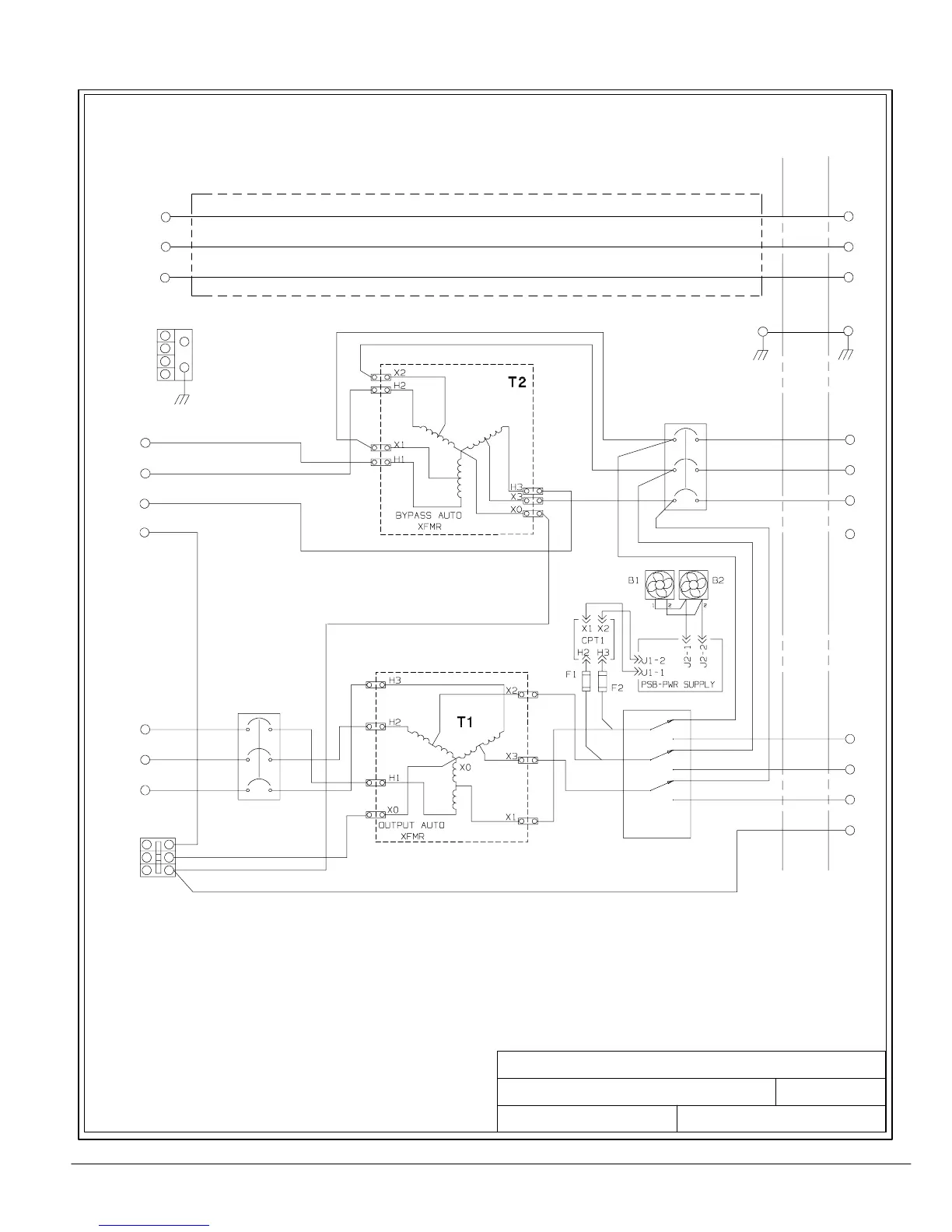
UPS SYSTEM OPTIONS CABINET CONFIGURATIONS
POWERWARE 9330 (25 kVA---40 kVA)
WITH AUTO TRANSFORMERS
OPTIONS CABINET SCHEMATICS
164201300---7
AC LOADS
OUT
480V
IN
BYPASS
480V
P/O = PART OF
E1
E2
E3
E6
E7
E8
E12
E12
E9
E10
E11
GND
GND
P/O TB1
P/O TB1
P/O TB1
P/O TB1
OPTIONAL
GND BLK
GND
4-- POLE
DUAL FEED; BYPASS INPUT TRANSFORMER AND OUTPUT
CONFIGURATION
SINGLE FEED; BYPASS INPUT TRANSFORMER AND OUTPUT
CONFIGURATION
TRANSFORMER; BYPASS SWITCH; WITHOUT DISTRIBUTION
TRANSFORMER; BYPASS SWITCH; WITHOUT DISTRIBUTION
208V

Table of Contents

Other manuals for Powerware 9330

Related product manuals