EasyManua.ls Logo

Servomex 1100A - Page 161

Default Icon
236 pages
Print Icon
To Next Page IconTo Next Page
To Next Page IconTo Next Page
To Previous Page IconTo Previous Page
To Previous Page IconTo Previous Page
Loading...
5.47
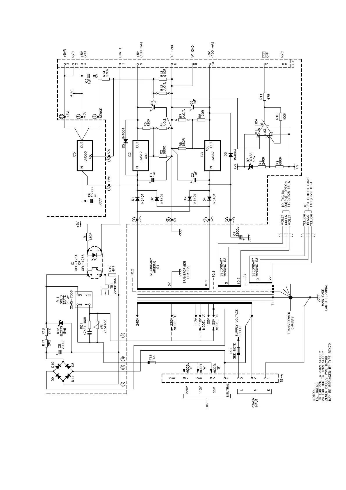
Note Model A,B,C refers to the variant of power supply, not to the model A,B,C, of the Transducer Unit.
Figure 5.8 Power Supply Unit 01100919

Table of Contents

Related product manuals