EasyManua.ls Logo

Siemens SIMATIC - Page 398

Siemens SIMATIC
648 pages
Print Icon
To Next Page IconTo Next Page
To Next Page IconTo Next Page
To Previous Page IconTo Previous Page
To Previous Page IconTo Previous Page
Loading...
Analog modules
6.10 Analog input module SM 331; AI 8 x TC; (6ES7331-7PF11-0AB0)
S7-300 Module data
398 Manual, 06/2017, A5E00105505-AJ
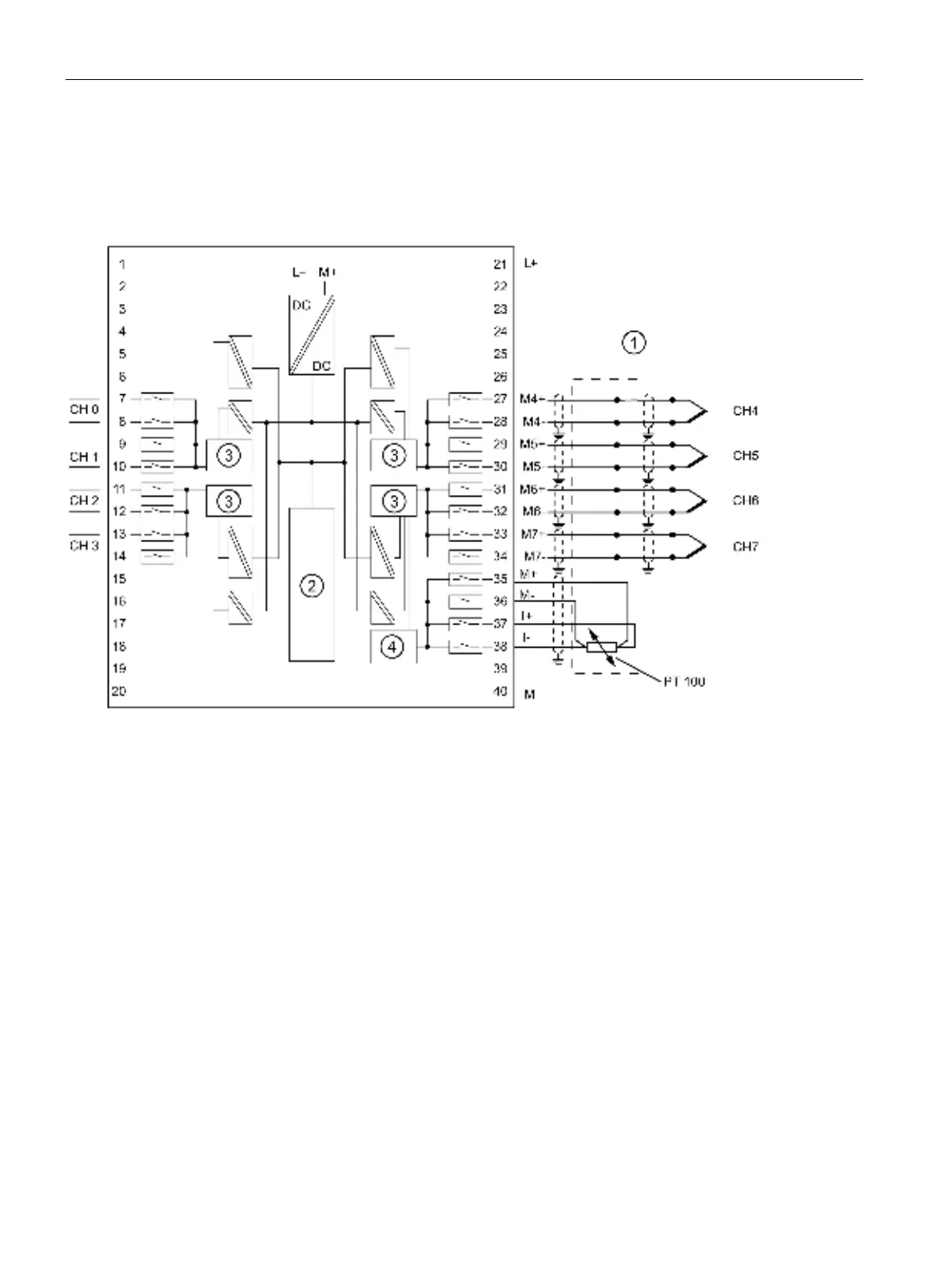
Wiring: Thermocouple with external compensation
With this type of compensation, the temperature of the terminals at the reference junction is
established using a resistance thermometer Pt100 with a temperature range of -25 °C to
85 °C (see terminals 35 to 38).
Thermocouple with external temperature compensation
Backplane bus interface
Analog-to-Digital Converter (ADC)
External cold spot comparison
Figure 6-27 Wiring and block diagram

Table of Contents

Other manuals for Siemens SIMATIC

Related product manuals