EasyManua.ls Logo

Volvo Penta Electronic Control System - Page 110

Volvo Penta Electronic Control System
136 pages
Print Icon
To Next Page IconTo Next Page
To Next Page IconTo Next Page
To Previous Page IconTo Previous Page
To Previous Page IconTo Previous Page
Loading...
22
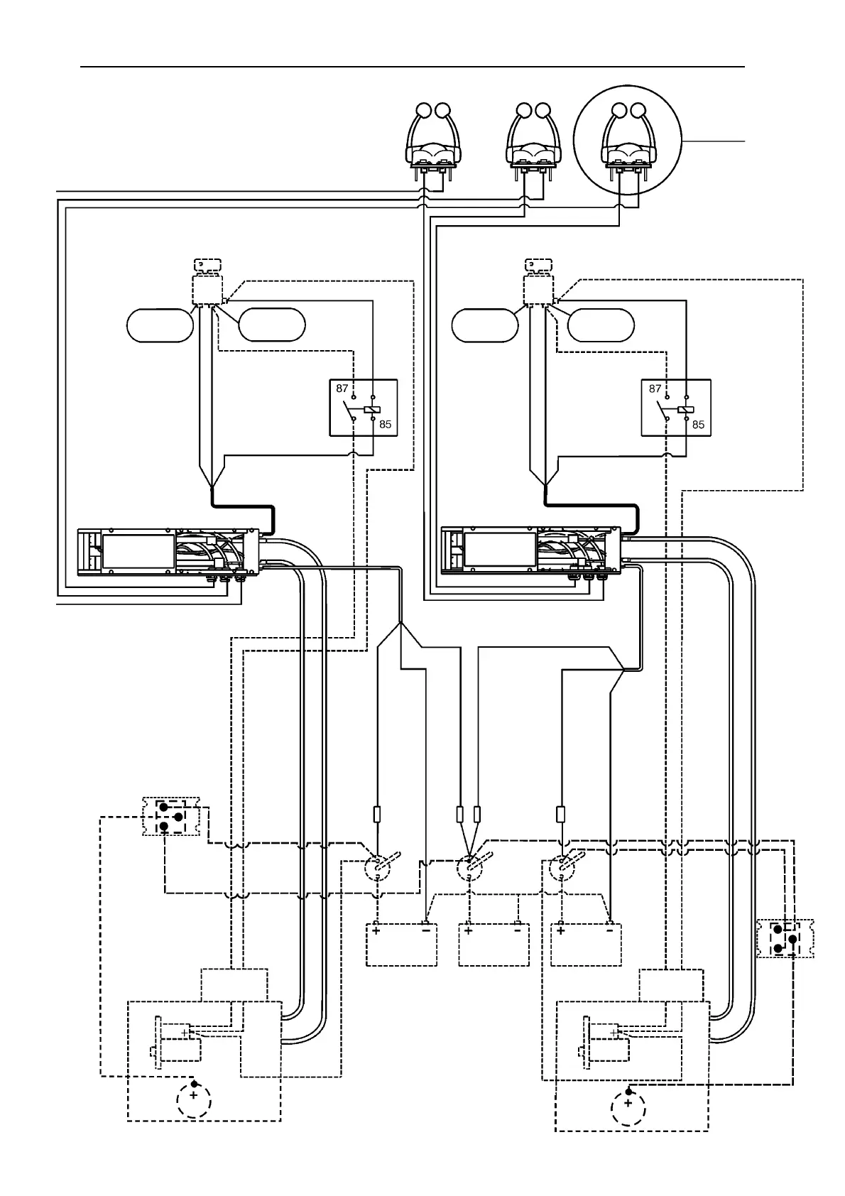
SCHEMA ELETTRICO, INSTALLAZIONI BIMOTORE
Comandi 1,2,3
Vedere fig. 4
Chiave di avv.
Cavo N” 9 Pos. (+)
N” 7 Continuo (+)
Pos. di
avv. (+)
Pos. di
guida (+)
No. 4 RED
No. 5 BLUE
Relè per avv.
solo in folle
N” 6 GIALLO (-)
NERO
Unità elettr./azionamento
Chiave di avv.
Cavo N” 9 Pos. (+)
N” 7 Continuo (+)
Pos. di
avv. (+)
Pos. di
guida (+)
N” 4 ROSSO
N” 5 BLU
Relè per avv.
solo in folle
N” 6 GIALLO (-)
NERO
N” 8 Segnale avv.
N” 8 Segn. avv.
Cavo accel.
Cavo del cambio
N” 8 Segn. avv.
Cavo accel.
Cavo del cambio
N”1 ROSSO
Main Pos. (+)
N” 3 NERO Neg. (-)
N” 2 ROSSO/BIANCO
Backup Pos. (+)
N” 3 NERO Neg. (-)
Interr.
Interr.
Interr.
Interr.
N” 1 ROSSO
Main Pos. (+)
N” 2 ROSSO/BIANCO
Backup Pos. (+)
Interr. di
rete
Interr. di
rete
Interr. di
rete
Batteria di
avv. babordo
Batteria di
servizio
Batteria di
avv. tribordo
Morsettiera,
motore
Solenoide
Motorino di avviamento
Cavo N” 10 di
rete motorino di
avv. pos. (+)
Cavo N” 10 di
rete motorino di
avv. pos. (+)
Morsettiera,
motore
Solenoide
Motorino di avviamento
Tutte le linee continue indicano l’installazione del sistema di comando
elettronico Volvo Penta.
Tutte le linee tratteggiate indicano un altro dispositivo dell’imbarcazione.
Motore tribordo
Motore
babordo
GRIGIO
GRIGIO
30
86
30
86
Istruzioni per l’installazione
Unità elettr./azionamento
Distributore di
carica
Alternatore
Distributore di
carica
Alternatore

Table of Contents

Related product manuals