EasyManua.ls Logo

Volvo Penta Electronic Control System - Page 111

Volvo Penta Electronic Control System
136 pages
Print Icon
To Next Page IconTo Next Page
To Next Page IconTo Next Page
To Previous Page IconTo Previous Page
To Previous Page IconTo Previous Page
Loading...
23
Istruzioni per l’installazione
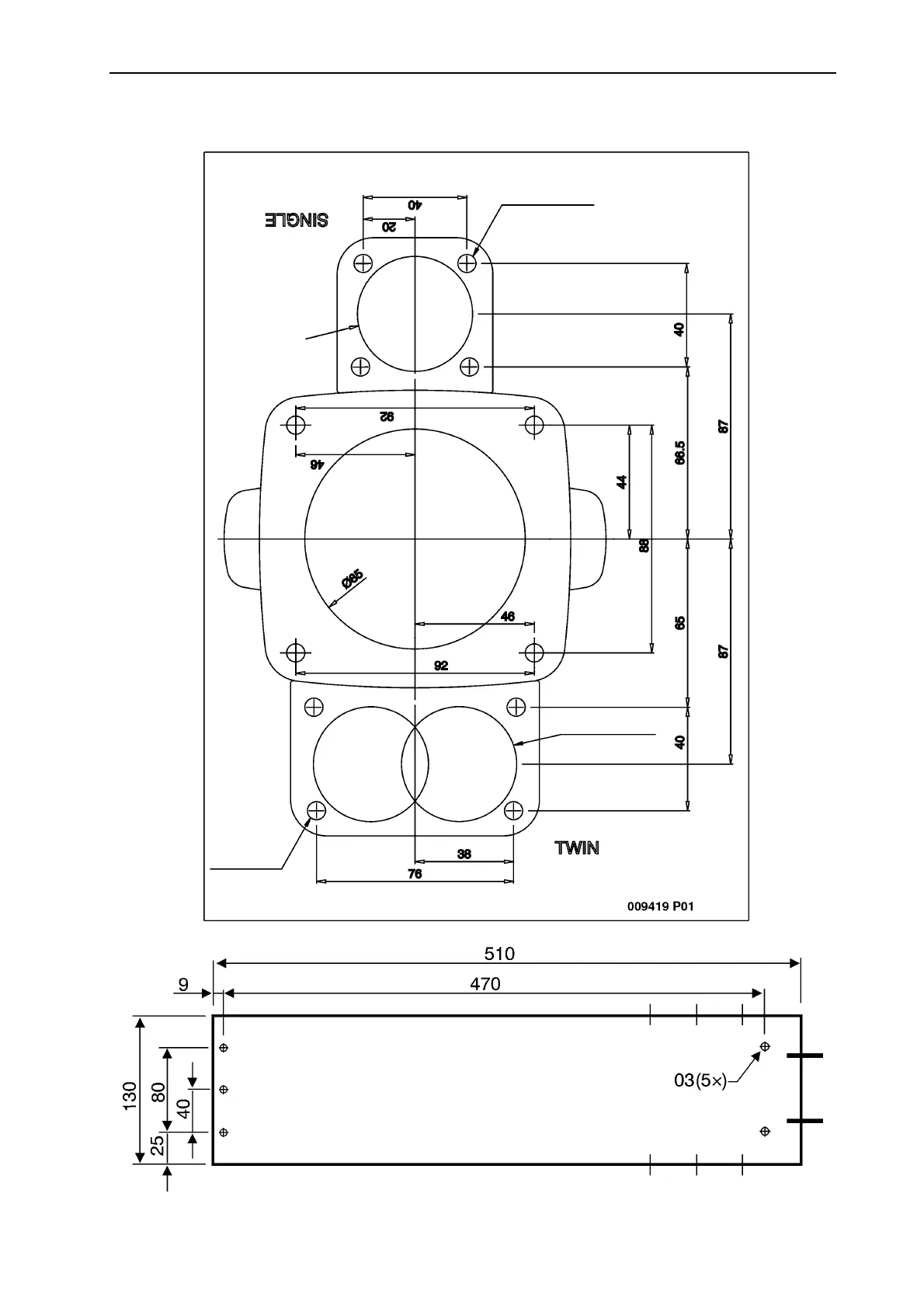
Disegno quotato, comandi, pannello di controllo, trasmissione
7 (4x)
44 (2x)
44 (2x)
7 (4x)

Table of Contents

Related product manuals