EasyManua.ls Logo

Volvo Penta Electronic Control System - Page 67

Volvo Penta Electronic Control System
136 pages
Print Icon
To Next Page IconTo Next Page
To Next Page IconTo Next Page
To Previous Page IconTo Previous Page
To Previous Page IconTo Previous Page
Loading...
23
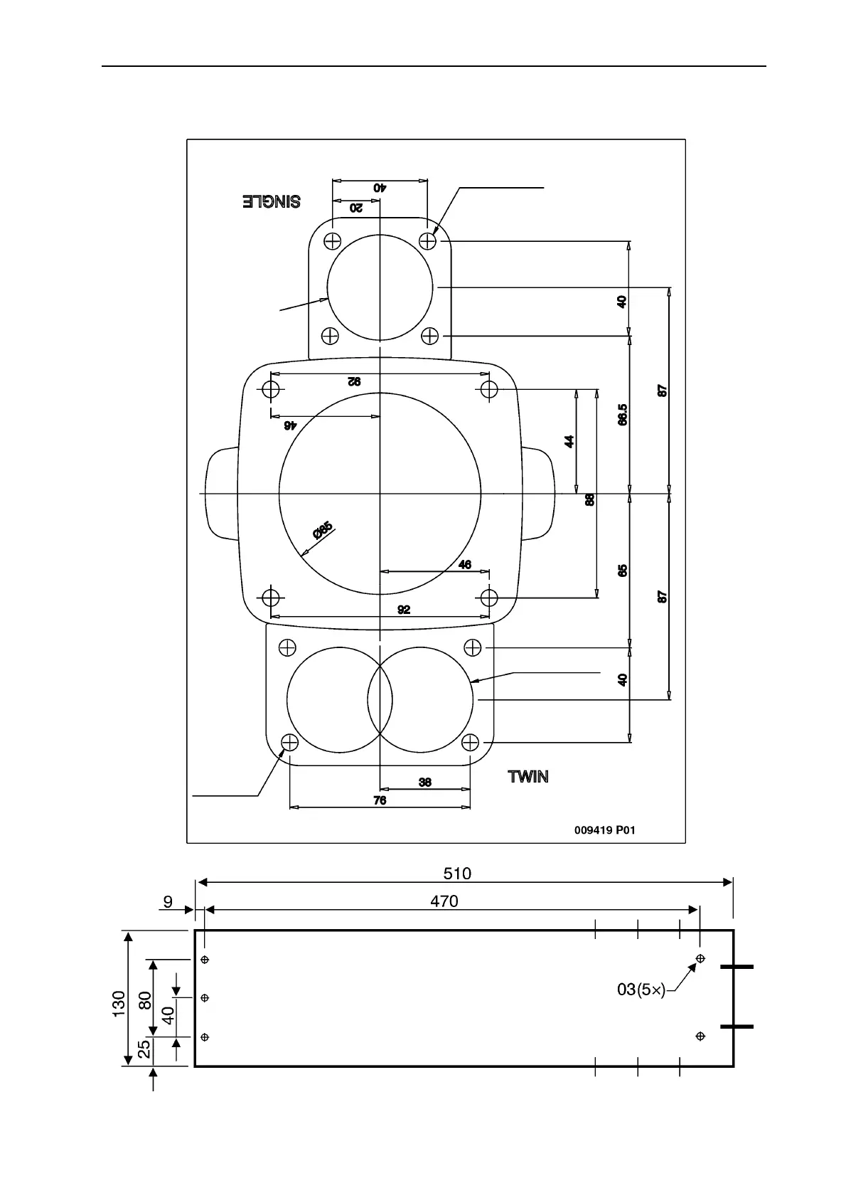
Instructions de montage
Dimension schéma, commandes, panneau de
commande, transmission
7 (4x)
44 (2x)
44 (2x)
7 (4x)

Table of Contents

Related product manuals