EasyManua.ls Logo

Volvo Penta Electronic Control System - Page 89

Volvo Penta Electronic Control System
136 pages
Print Icon
To Next Page IconTo Next Page
To Next Page IconTo Next Page
To Previous Page IconTo Previous Page
To Previous Page IconTo Previous Page
Loading...
23
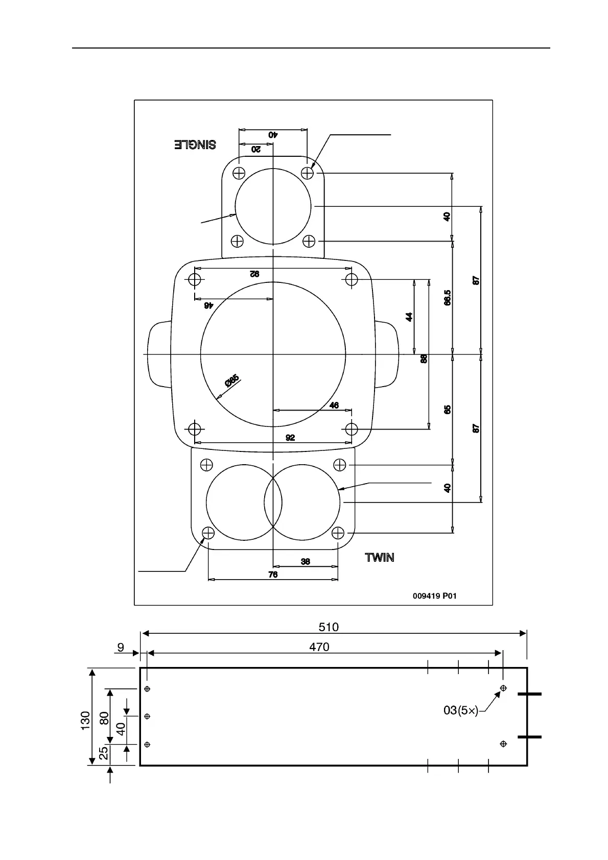
Instrucciones de instalación
Dibujo acotado, mandos, panel de mandos, unidad de propulsión
7 (4x)
44 (2x)
44 (2x)
7 (4x)

Table of Contents

Related product manuals