EasyManua.ls Logo

Volvo Penta Electronic Control System - Page 88

Volvo Penta Electronic Control System
136 pages
Print Icon
To Next Page IconTo Next Page
To Next Page IconTo Next Page
To Previous Page IconTo Previous Page
To Previous Page IconTo Previous Page
Loading...
22
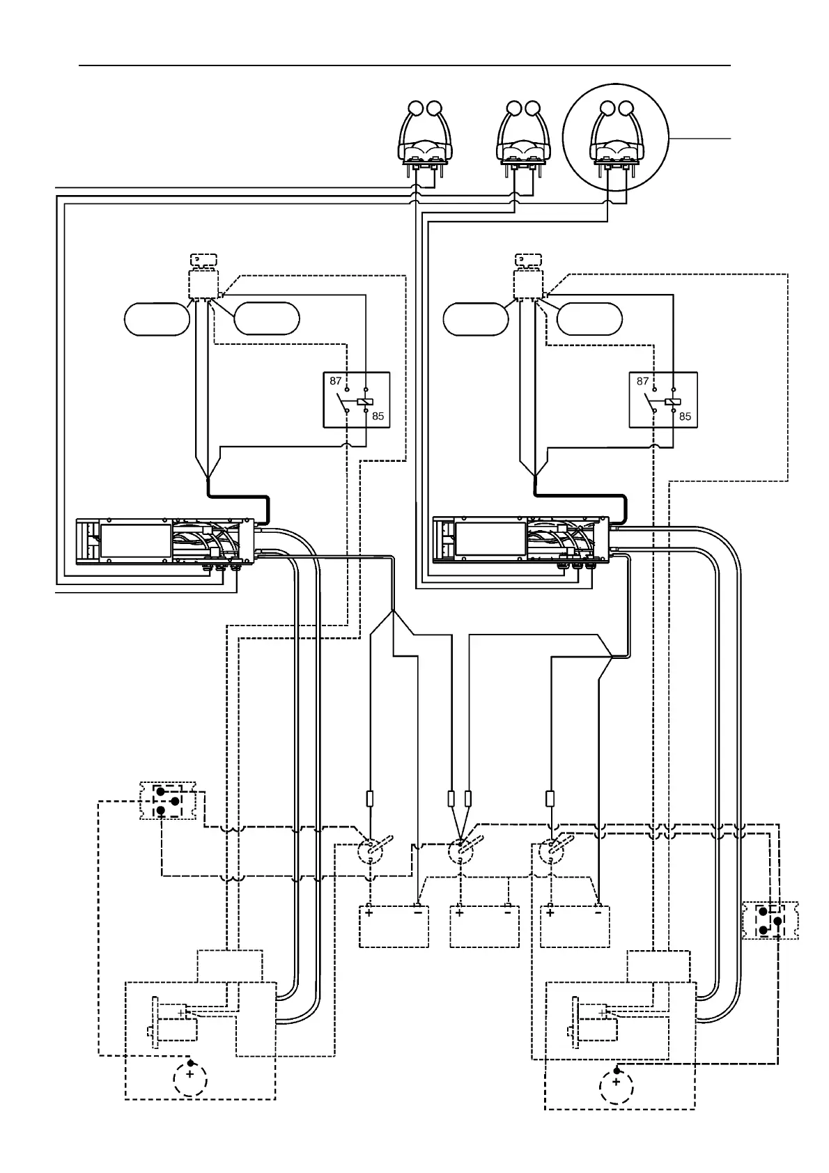
Todas las líneas ininterrumpidas indican instalación del Sistema de
Control Electrónico de Volvo Penta.
Todas las líneas punteadas indican otros equipos de la embarcación.
ESQUEMA DE CONEXIONES, INSTALACIÓN DE
MOTORES GEMELOS
Mandos 1,2,3
Ver la fig. 4
Llave de contacto
Nº 9 Cond. pos. (+)
Nº 7 Continuo (+)
Pos. de
arran. (+)
Pos. de
funcion. (+)
Nº 4 ROJO
Nº 5 AZUL
Relé para
arranque en
punto muerto
solamente
Nº 6 AMARILLO
(-)
NEGRO
U. electrónica/U. motriz
Llave de contacto
Nº 9 Cond. pos. (+)
Nº 7 Continuo (+)
Pos. de
arran. (+)
Pos. de
func. (+)
Nº 4 ROJO
Nº 5 AZUL
Relé para
arranque en
punto muerto
solamente
Nº 6 AMARILLO (-)
U. electrónica/U. motriz
Nº 8 Señal de
arranque
Nº 8 Señal de arranque
Cable del acelerador
Cable de engranajes
Nº 8 Señal de arranque
Cable del acelerador
Cable de engranajes
Nº 1 ROJO Main pos.
(+)
Nº 3 NEGRO Neg. (-)
Nº 2 ROJO/BLANCO
Backup pos. (+)
Nº 3 NEGRO Neg. (-)
Disyuntor
Disyuntor
Disyuntor
Disyuntor
Nº 1 ROJO Main Pos. (+)
Nº 2 ROJO/BLANCO
Backup pos. (+)
Interruptor
principal
Interruptor
principal
Interruptor
principal
Bat. arranque
a babor
Batería de
mantenim.
Bat. arranque
a estribor
Caja de
con. motor
Solenoide
Motor arranque
Nº 10 Cond.
princ. motor de
arranque pos.
(+)
Nº 10 Cond.
princ. motor de
arranque pos.
(+)
Caja de
con. motor
Solenoide
Motor arranque
Motor a estribor
Motor a babor
GRIS
GRIS
30
86
30
86
Instrucciones de instalación
Distribuidor de
carga
Alternador
Distribuidor de
carga
Alternador
NEGRO

Table of Contents

Related product manuals