EasyManua.ls Logo

YASKAWA SGM-A3 - Page 348

YASKAWA SGM-A3
513 pages
Print Icon
To Next Page IconTo Next Page
To Next Page IconTo Next Page
To Previous Page IconTo Previous Page
To Previous Page IconTo Previous Page
Loading...
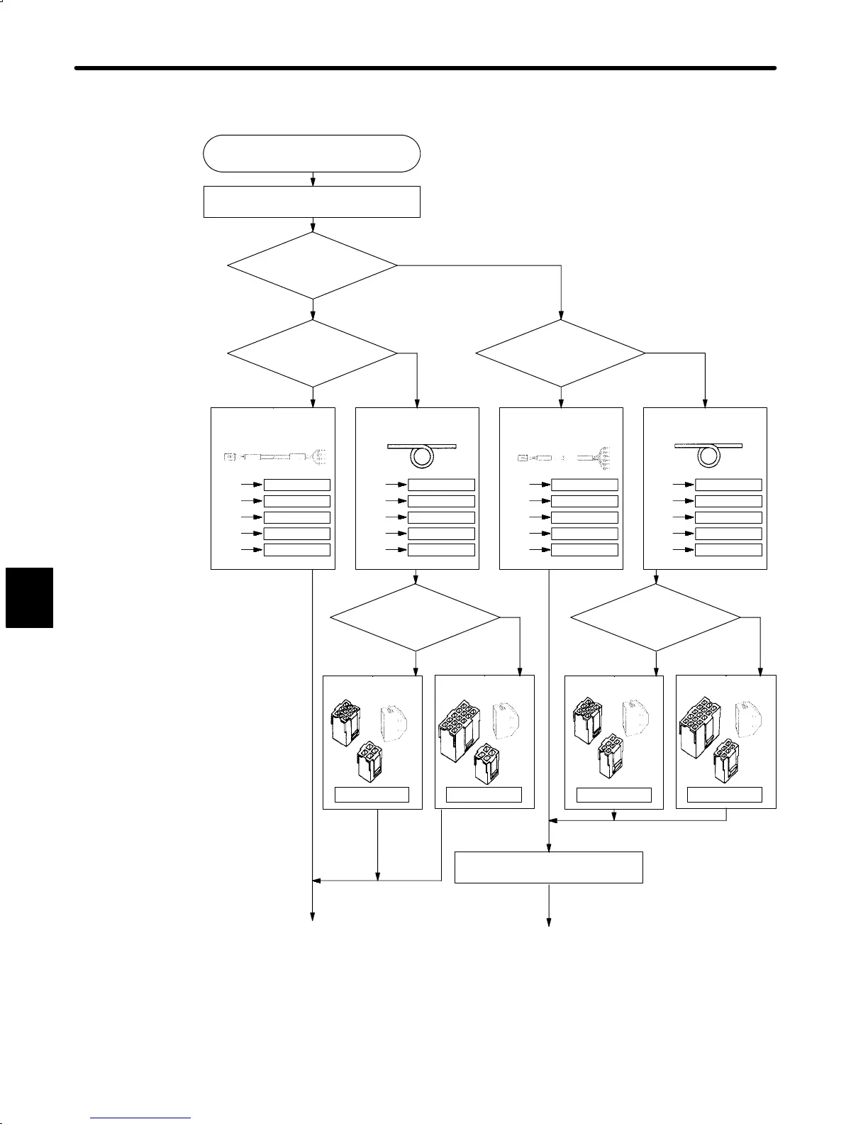
SERVO SELECTION AND DATA SHEETS
5.5.1 Selecting Peripheral Devices cont.
336
Start peripheral device selection
1) Select motor cables
No brake/With
brake?
No brake
With
brake
With connector and
AMP terminal/Cable
only?
With connector and
amplifier terminal
Cable
only*
1
With connector and
AMP terminal/Cable
only?
With connector and
amplifier terminal
Cable
only*
1
Select one of the following
according to cable length.
Select one of the following
according to cable length.
Select one of the following
according to cable length.
Select one of the following
according to cable length.
Incremental
encoder/Absolute
encoder
Incremental
encoder/Absolute
encoder
Incremental
Absolute
Incremental
Absolute
Select connector kit.
Select connector kit.
Select connector kit.
Select connector kit.
DP9420009-3
DP9420009-2
DP9420009-4
1)’ Select brake power supply.
to (a)
DP9320659-1
DP9320659-2
DP9320659-3
3m
5m
10m
DP9320659-4
DP9320659-5
15m
20m
DP8409359-1
DP8409359-2
DP8409359-3
DP8409359-4
DP8409359-5
DP9320660-1
DP9320660-2
DP9320660-3
DP9320660-4
DP9320660-5
DP8409360-1
DP8409360-2
DP8409360-3
DP8409360-4
DP8409360-5
DP9420009-1
(9.8ft)
(16.4ft)
(32.8ft)
(49.2ft)
(65.6ft)
3m
5m
10m
15m
20m
(9.8ft)
(16.4ft)
(32.8ft)
(49.2ft)
(65.6ft)
3m
5m
10m
15m
20m
(9.8ft)
(16.4ft)
(32.8ft)
(49.2ft)
(65.6ft)
3m
5m
10m
15m
20m
(9.8ft)
(16.4ft)
(32.8ft)
(49.2ft)
(65.6ft)
<Flowchart for peripheral device selection>
to (b)
*1 When approved cable is required, use the following cable :
VDE250 approved, without brake : 4 ×0.75mm
2
with brake : 7× 0.75mm
2
5

Table of Contents

Related product manuals