EasyManua.ls Logo

YASKAWA SGMJV

YASKAWA SGMJV
400 pages
To Next Page IconTo Next Page
To Next Page IconTo Next Page
To Previous Page IconTo Previous Page
To Previous Page IconTo Previous Page
Loading...
3.2 I/O Signal Connections
3-21
3
Wiring and Connection
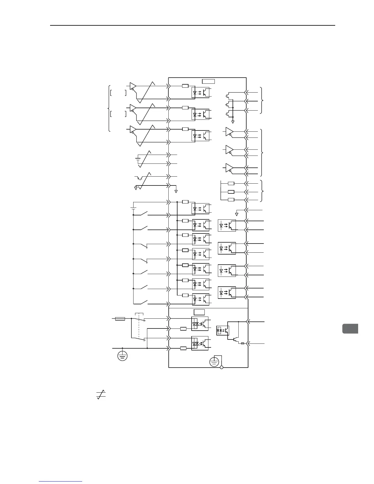
3.2.5 Example of I/O Signal Connections in Position Control
Connection example in position control mode is as shown below.
∗1. represents twisted-pair wires.
∗2. Connect when using an absolute encoder. When the encoder cable for the battery case is connected, do not connect a
backup battery.
∗3. The 24 VDC power supply is not included. Use a power supply with a double-shielded enclosure.
∗4. To turn the servomotor power ON, a safety device must be connected and the wiring to activate the safety function
must be done. When not using the safety function, use the SERVOPACK with the plug (JZSP-CVH05-E, provided as
an accessory) inserted into the CN8.
2
+5 V
0 V
SEN
SG
BAT(+)
BAT(-)
ALO1
ALO2
ALO3
/COIN+
/COIN-
/TG
ON
+
/TG
ON
-
/S-RDY+
ALM+
ALM-
4
22
14
15
21
27
28
29
30
31
32
26
25
37
38
39
+24 V
+24 VIN
3.3 k
Ω
/S-ON
/P-CON
P-OT
N-OT
/ALM-RST
/N-CL
47
41
43
42
44
45
/P-CL
46
40
/S-RDY-
*
3
150
Ω
PULS
SIGN
CLR
CLR
/CLR
SERVOPACK
1
SG
Alarm code output
Max. operating voltage:
30 VDC
Max. output current:
20 mA DC
PBO
PCO
/PBO
PAO
/PAO
/PCO
19
33
34
35
36
20
3
13
8
Encoder output pulses
Applicable line receiver
SN75ALS175 or MC3486
manufactured by Texas
Instruments or the equivalent
Servo ON
(Servo ON when ON)
Reverse run prohibited
(Prohibited when OFF)
Forward run prohibited
(Prohibited when OFF)
Alarm reset
(Reset when ON)
Reverse torque limit
(Limit when ON)
Forward torque limit
(Limit when ON)
SEN signal input
Backup battery
2.8 to 4.5 V
*
2
*
2
P control
(P control when ON)
Positioning completed
(ON when positioning
completes.)
TGON output
(ON when the motor speed
exceeds the settings.)
Servo ready output
(ON when ready)
Servo alarm output
(OFF for an alarm)
Photocoupler output
Max. operating voltage:
30 VDC
Max. output current:
50 mA DC
Position
reference
CW
Phase A
CCW
Phase B
7
8
12
11
/PULS
SIGN
/SIGN
PULS
*
1.
150Ω
150Ω
CN1
EDM1+
EDM1-
FG
Connect shield to
connector shell.
Connector
shell
SERVOPACK
/HWBB1+
/HWBB1-
/HWBB2+
/HWBB2-
Switch
fuse
24 V
0 V
Safety device
*
4
CN8
6
3
4
5
8
7
+12 V
PL1
PL2
PL3
1.0 kΩ
1.0 kΩ
1.0 kΩ
Power supply for
open-collector output reference

Table of Contents

Related product manuals