EasyManua.ls Logo

Burkert 8630 - Page 176

Burkert 8630
192 pages
Print Icon
To Next Page IconTo Next Page
To Next Page IconTo Next Page
To Previous Page IconTo Previous Page
To Previous Page IconTo Previous Page
Loading...
174 - 8630
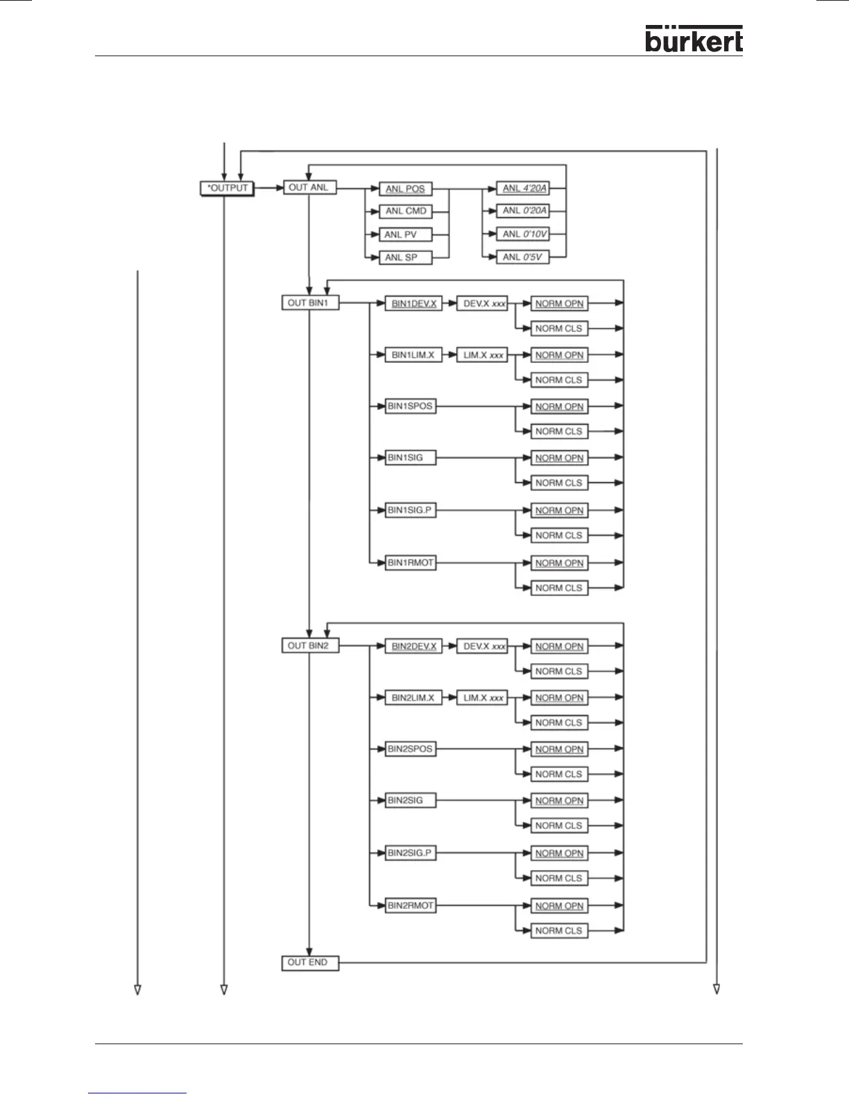
OPERATING STRUCTURE (APPENDIX)

Table of Contents

Related product manuals