EasyManua.ls Logo

Coolmay C600S - Page 30

Coolmay C600S
118 pages
Print Icon
To Next Page IconTo Next Page
To Next Page IconTo Next Page
To Previous Page IconTo Previous Page
To Previous Page IconTo Previous Page
Loading...
Chapter 4 Drive System Wiring And Introduction
24
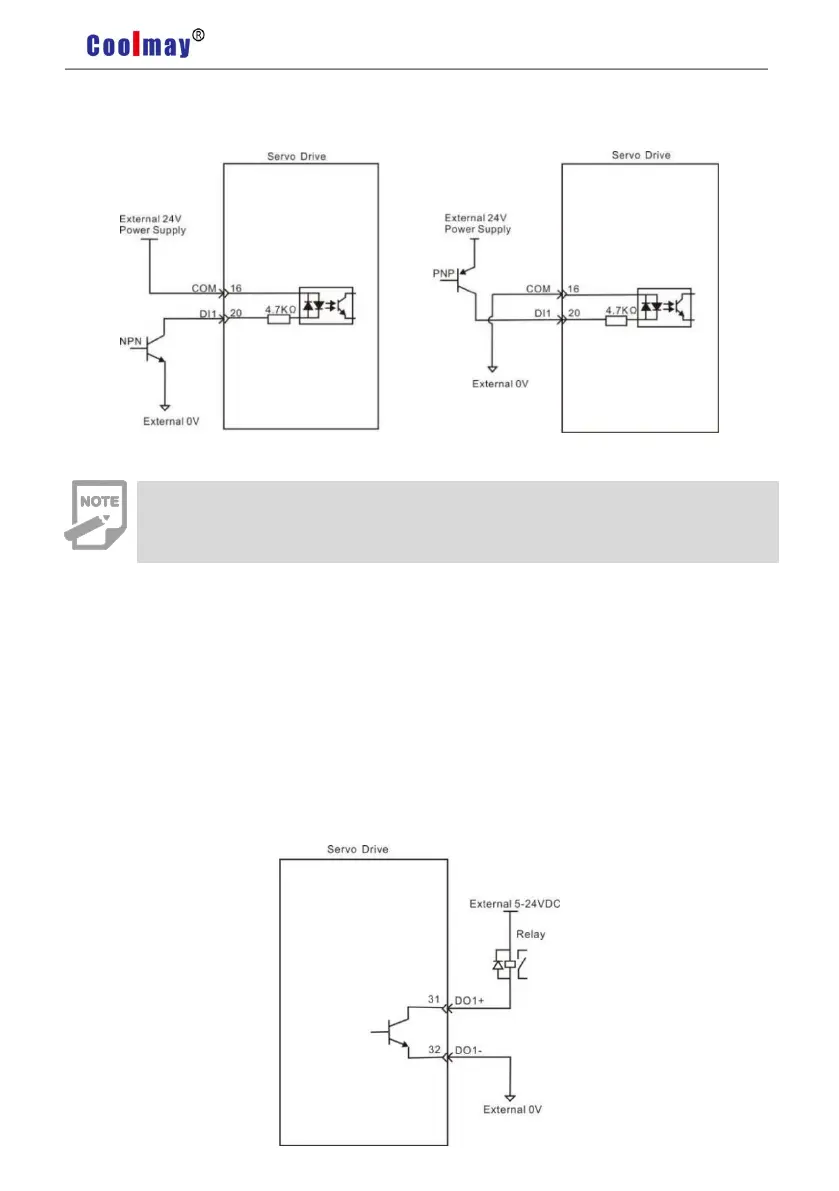
Output Circuit Of Digital Quantity Diagram
For DO1 as an example(the DO1~DO4 interface circuit is the same)
1) When the upper device is relay input
Note
Do not support PNP mixed with NPN input.

Table of Contents

Related product manuals