EasyManua.ls Logo

MacDon 9200 - Traction Drive Hydraulic Schematic

MacDon 9200
146 pages
Print Icon
To Next Page IconTo Next Page
To Next Page IconTo Next Page
To Previous Page IconTo Previous Page
To Previous Page IconTo Previous Page
Loading...
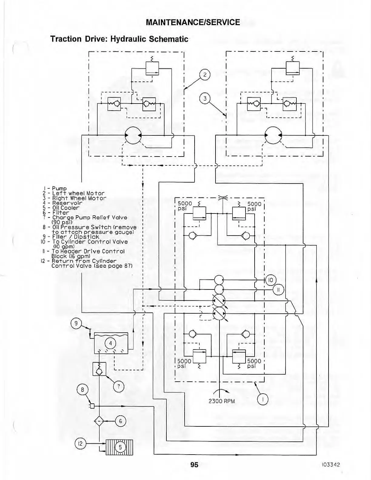
MAINTENANCE/SERVICE
Traction Drive: Hydraulic Schematic
r -- -
----
-
-------I
r---
- -- -- -
-----
-
,
,
,
____
.J
~:
1
____
_ _
__
-'
I I
V:
:
:~
,
____
.J
, _ _
___
___
..1
,
,
I " I
,
" ,
!-
-
---~-
-
-
-
-
-
-
-
-
~
,
I.
____
_
:.
_
_____
_ _
-.J
,
,- -
--
.----
-
--
- - -
---
__
___
~_----
_
-_
- _.J
I - Pump
2 -
Left
wheel Mo t or
3 -
Rioht
Wheel
Motor
4 -
Reservoir
S -
Oil
Cooler
6 -
Filter
7 -
Charoe
Pump Rel
ief
Val
ve
190ps11
8 - Oil
Pr
ess
ure
S
witch
(r emove
to
attach
pressure
gouge)
9 - Fi
ll
er
I
Di
pstick
10
- To
Cylinder
Control
Valve
flO
opm)
II
-
To
H"eader
Dr
i
ve
Control
Block
(16
Qp
m)
12
-
Retu
r n
Trom
Cylinder
Control
Valve
(see
page
87)
,
,
,
i
r;
-- -- -
-~f'
-- -- -- ,
, 5090
50
9
0
I
I
PSI
PS
I ,
" , I
I _
__
, 1
___
'
i
f-o-
<>
!
I
:
I
r-I;::t==tii(lo)~
,
o
~-
;
~
,
~----~
;_
~
_
'
_'
~
'---
---+-'~
~----
-
--
j
-----
-
'
-
-~,
\
-----
,~.
(
~'\
'"\
~1
1
==
!
:
-0---
,...---«v
o , i
',"
,' :
, ,
[
f-
' ,
, ,
L
___
_
__
.J
7
15000
psi
I
r -
--
,
5000
p
si
G:
\.
~
-
-
-
--
- -
-
-
-
-
'S
~
L-....,
,
r--
"-
2300
R
PM
I
b+---~
- 6
@
W
II
I
~I
I
I
95
103342

Table of Contents

Related product manuals