EasyManua.ls Logo

ProMinent DULCOMETER D1Cb - Block Circuit Diagram

ProMinent DULCOMETER D1Cb
155 pages
Print Icon
To Next Page IconTo Next Page
To Next Page IconTo Next Page
To Previous Page IconTo Previous Page
To Previous Page IconTo Previous Page
Loading...
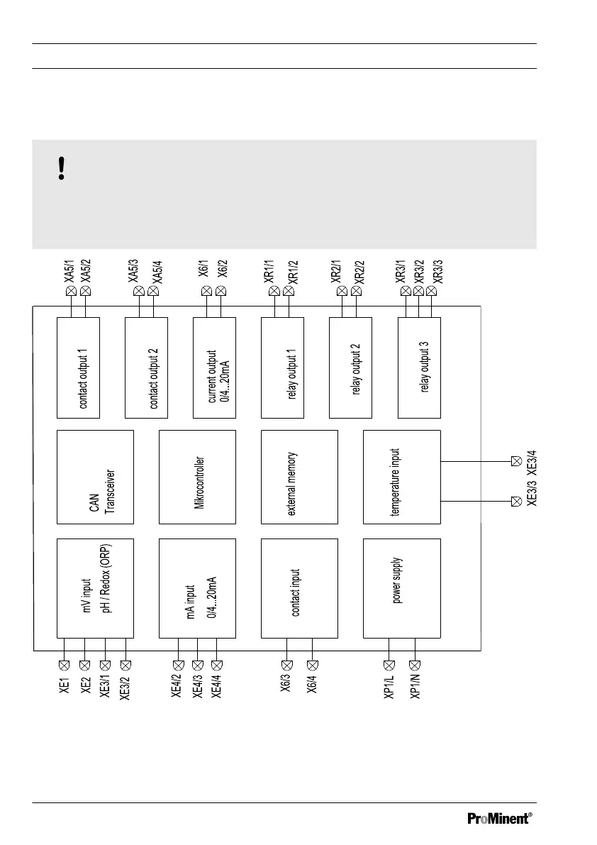
2.2.1 Block circuit diagram
NOTICE!
Connection of mV or mA sensors
The DULCOMETER
®
D1Cb / D1Cc is suitable for the connection of mV or mA sen‐
sors. It is not possible to connect mV and mA sensors simultaneously.
externer Speicher /
EEROM/Flash
mV Eingang /
mA Eingang /
Kontakteingang
Netzteil
Temperatureingang /
Relaisausgang 3 /
Relaisausgang 2 /
Relaisausgang 1 /
Kontaktausgang 1 /
Kontaktausgang 2 /
Stromausgang /
Fig. 1: Block circuit diagram
Functional description
20

Table of Contents

Related product manuals