EasyManua.ls Logo

SAME SILVER 100.4 - Hydraulic Accumulator and Anti-Shock Valve for Front Power-Lift

Default Icon
470 pages
Print Icon
To Next Page IconTo Next Page
To Next Page IconTo Next Page
To Previous Page IconTo Previous Page
To Previous Page IconTo Previous Page
Loading...
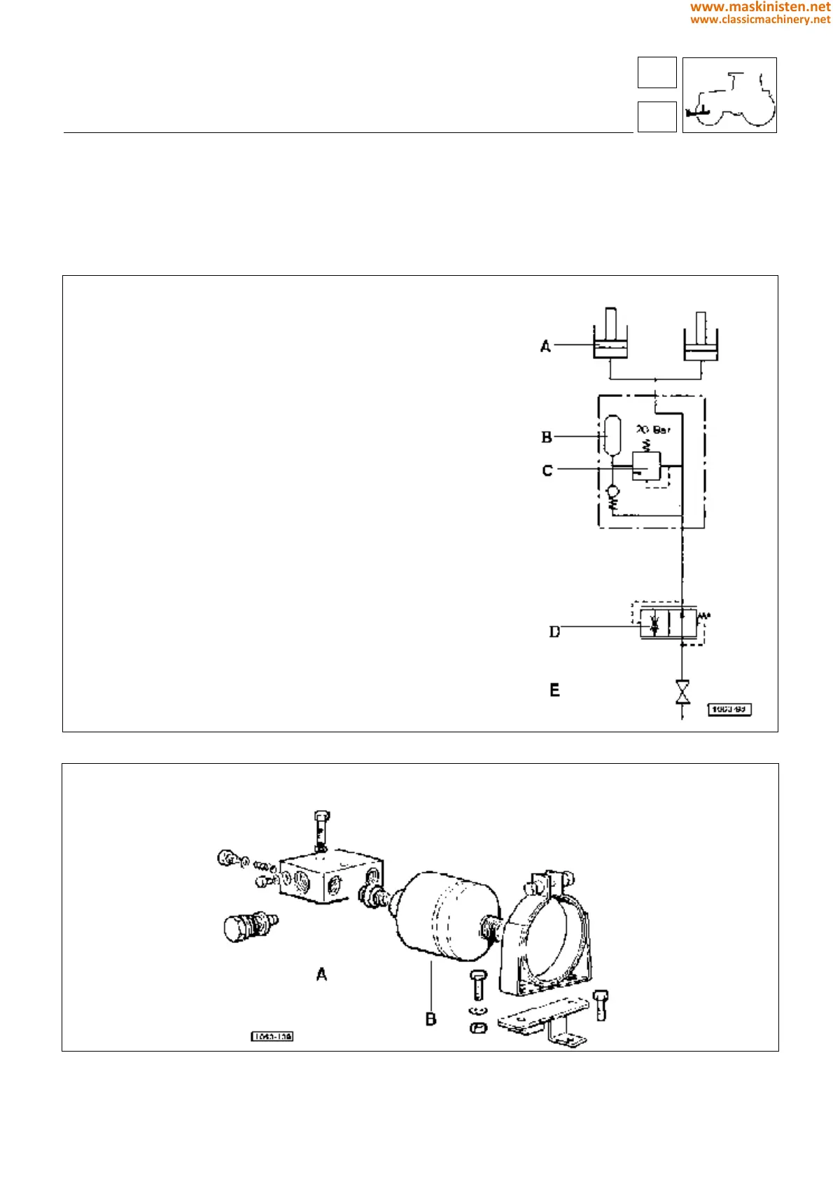
Hydraulic pressure accumulator and anti-shock valve for the front power-lift
The front power-lift is equipped with a pressure accumulator and related anti-shock valve permitting a better hydraulic
system performance and a reduced front axle strain to be respectively obtained.
Fig. 3 - Operating diagram.
Fig. 4 - Damping unit parts.
A - anti-shock valve
B - accumulator
vehicle
front hydraulic power-lift
A - Front hydraulic lifting cylinders (nº 2)
B - Oil pressure accumulator
volume liter 0,700
nitrogen preloading pressure bar 130
peak operating pressure bar 250
C -
Anti-shock valve
D - Lowering speed control valve
E - Load holding valve (allows oil to be held internally of cylinders with
implements in raised position during transit).
59
5
283
www.maskinisten.net
www.classicmachinery.net

Table of Contents

Related product manuals